Pinpoint Test I: Navigation System Does Not Operate Correctly - The Audio Unit Is Inoperative
Test Step
I1 CHECK THE RECORDED DTCS FROM THE NAVIGATION SYSTEM MODULE
- Use the recorded results from the navigation system module self-test.
- Are any DTCs recorded?
Result / Action to Take
Yes
For DTC B2208, GO to I2. For all other DTCs, REFER to the NAVIGATION SYSTEM MODULE DIAGNOSTIC TROUBLE CODE (DTC) INDEX .
No
Go To PINPOINT TEST E: NAVIGATION SYSTEM DOES NOT OPERATE CORRECTLY - THE DISPLAY SCREEN IS INOPERATIVE to continue diagnosis of the video circuits.
Test Step
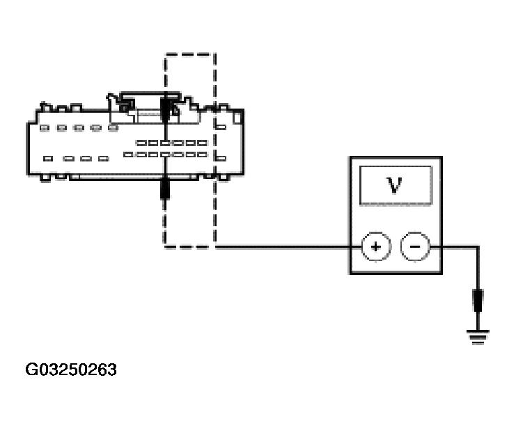
I2 CHECK CIRCUITS 828 (VT/LB) AND 1523 (DG) FOR VOLTAGE
- Key in OFF position.
- Disconnect: Audio Unit C2253a.
- Key in ON position.
- Measure the voltage between the audio unit C2253a pin 1, circuit 828 (VT/LB), harness side and ground; and between the audio unit C2253a pin 2, circuit 1523 (DG), harness side and ground.
- Are the voltages greater than 10.5 volts?
Result / Action to Take
Yes
GO to I3.
No
REPAIR the circuit in question. CLEAR the DTCs. REPEAT the self-test.
Test Step
I3 CHECK CIRCUIT 694 (BK/LG) FOR AN OPEN
- Key in OFF position.
- Measure the resistance between the audio unit C2253a pin 13, circuit 694 (BK/LG) harness side and ground; and between the audio unit C2253a pin 24, circuit 694 (BK/LG), harness side and ground.
- Are the resistances less than 5 ohms?
Result / Action to Take
Yes
GO to I4.
No
REPAIR the circuit in question. CLEAR the DTCs. REPEAT the self-test.
Test Step
I4 CHECK CIRCUITS 1532 (DB/WH) AND 1533 (DG/OG) FOR AN OPEN AND A SHORT TO GROUND
- Disconnect: Navigation System Module C4209.
- Disconnect: Audio Unit C2253c.
- Measure the resistances between the navigation system module C4209 pins, harness side and the audio unit C2253c pins, harness side; and between the navigation system module C4209 pins, harness side and ground as follows:
Navigation System Module Pin Audio Unit Pin Circuit C4209 pin 5 C2253c pin 7 1532 (DB/WH) C4209 pin 17 C2253c pin 14 1533 (DG/OG) - Are the resistances less than 5 ohms between the navigation system module and the audio unit; and are the resistances greater than 10,000 ohms between the navigation system module and ground?
Result / Action to Take
Yes
GO to I5.
No
REPAIR the circuit in question. CLEAR the DTCs. REPEAT the self-test.
Test Step
I5 CHECK CIRCUITS 1532 (DB/WH) AND 1533 (DG/OG) FOR A SHORT TO BATTERY
- Key in ON position.
- Measure the voltage between the navigation system module C4209 pin 5, circuit 1532 (DB/WH), harness side and ground; and between the navigation system module C4209 pin 17, circuit 1533 (DG/OG), harness side and ground.
- Is any voltage indicated?
Result / Action to Take
Yes
REPAIR the circuit in question. CLEAR the DTCs. REPEAT the self-test.
No
GO to I6.
Test Step
I6 SUBSTITUTE THE AUDIO UNIT
- Substitute a known good audio unit.
- Repeat the navigation system module self-test.
- Is DTC B2208 present?
Result / Action to Take
Yes
REINSTALL the original audio unit. GO to I7.
No
REMOVE the audio unit and SEND it to an authorized Ford audio system repair facility. REFER to AUDIO UNIT . CLEAR the DTCs. REPEAT the self-test.
Test Step
I7 CHECK FOR CORRECT NAVIGATION SYSTEM MODULE OPERATION
- Disconnect all navigation system module connectors.
- Check for:
- corrosion
- pushed-out pins
- Connect all navigation system module connectors and make sure they seat correctly.
- Operate the system and verify the concern is still present.
- Is the concern still present?
Result / Action to Take
Yes
INSTALL a new navigation system module. REFER to NAVIGATION SYSTEM MODULE . CLEAR the DTCs. REPEAT the self-test.
No
The system is operating correctly at this time. Concern may have been caused by a loose or corroded connector. CLEAR the DTCs. REPEAT the self-test.