LEMON Manuals: Even more car manuals for everyone: 1960-2025
Home >> Lincoln >> 2012 >> MKZ Base, AWD >> Repair and Diagnosis >> External Pages >> Different car >> Section 1399 (Component Testing) >> Component Testing >> Seat control switch, driver side front - with memory >> Schematic
April 5, 2026: LEMON Manuals is launched! Read the announcement.

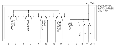
Seat control switch, driver side front - with memory: Schematic

WARNING: This page is about a different car, the 2010 Lincoln Town Car. However, it is still accessible from the selected car via links, so may be relevant.
Fig 1: Seat Control Switch, Driver Side Front - With Memory - Schematic
G06376253Courtesy of FORD MOTOR CO.