LEMON Manuals: Even more car manuals for everyone: 1960-2025
Home >> Mazda >> 1980 >> RX-7 S, Automatic Trans >> Repair and Diagnosis >> Engine Performance >> Fuel Delivery >> Deceleration Control System >> Testing >> Anti-AFTERBURN Solenoid
April 5, 2026: LEMON Manuals is launched! Read the announcement.

Anti-AFTERBURN Solenoid

  1. Remove air filter from anti-afterburn valve solenoid and connect a suitable tube to nipple as shown. Disconnect vacuum tube from solenoid valve as indicated. Blow through tube. Air should come out opposite port of solenoid. See Fig 2.
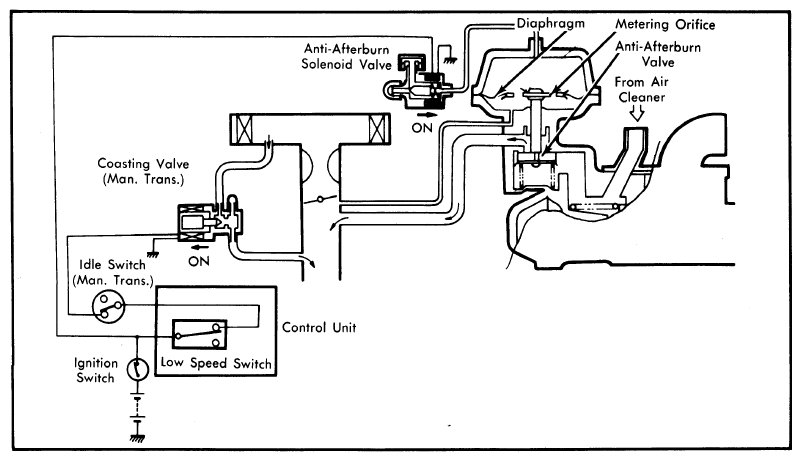
    Fig 1: Schematic of Mazda RX-7 Deceleration System
    G09324573Courtesy of MAZDA MOTORS CORP.
    Fig 2: Checking Anti-Afterburn Solenoid
    G09324574Courtesy of MAZDA MOTORS CORP.
  2. Detach coupler from relief solenoid valve and connect battery power to terminals on valve. Blow through tube again and note that air passes out of side port as shown. See Fig 2.