LEMON Manuals: Even more car manuals for everyone: 1960-2025
Home >> Mazda >> 1985 >> 626 Base, Automatic >> Repair and Diagnosis >> Engine Performance >> System >> Deceleration Control System >> Operation >> Anti-AFTERBURN Valve
April 5, 2026: LEMON Manuals is launched! Read the announcement.

Anti-AFTERBURN Valve

Located forward of carburetor on top of intake manifold, this valve adds fresh air directly to intake manifold to balance air/fuel mixture and prevent afterburning.

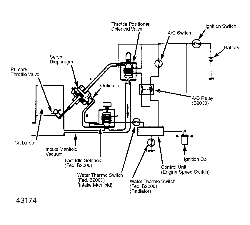
Fig 1: Throttle Positioner System (TPS)
G43174