LEMON Manuals: Even more car manuals for everyone: 1960-2025
Home >> Mazda >> 1992 >> MX-3 Base, Automatic >> Repair and Diagnosis >> Engine Performance >> System >> Engine Controls - Tests W/Codes - 4-CYL >> Trouble Codes >> Code 12: Throttle Sensor
April 5, 2026: LEMON Manuals is launched! Read the announcement.

Code 12: Throttle Sensor

Fig 1: Trouble Code No. 12 Throttle Sensor
G90D21512Courtesy of MAZDA MOTORS CORP.
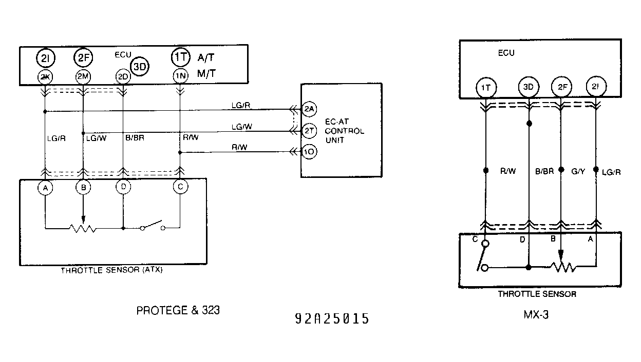
Fig 2: Circuit Diagram, Throttle Sensor
G92A25015Courtesy of MAZDA MOTORS CORP.