LEMON Manuals: Even more car manuals for everyone: 1960-2025
Home >> Mazda >> 1992 >> MX-3 Base, Automatic >> Repair and Diagnosis >> Engine Performance >> System >> Engine Controls - Tests W/Codes - 4-CYL >> Trouble Codes >> Code 3: G Signal-Distributor
April 5, 2026: LEMON Manuals is launched! Read the announcement.

Code 3: G Signal-Distributor

Fig 1: Trouble Code No. 3, G Signal-distributor
G92G25011Courtesy of MAZDA MOTORS CORP.
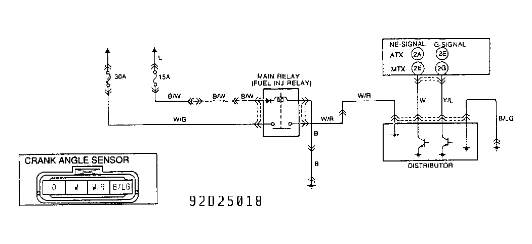
Fig 2: Circuit Diagram, G Signal-distributor
G92D25018Courtesy of MAZDA MOTORS CORP.