LEMON Manuals: Even more car manuals for everyone: 1960-2025
Home >> Mazda >> 1993 >> MX-3 GS, Standard >> Repair and Diagnosis >> Engine Performance >> System >> Engine Controls - Tests W/Codes - 6-CYL >> Trouble Code Identification >> Code 12: (Throttle Sensor)
April 5, 2026: LEMON Manuals is launched! Read the announcement.

Code 12: (Throttle Sensor)

Fig 1: Trouble Code No. 12 - Diagnostic Flowchart
G92F25044Courtesy of MAZDA MOTORS CORP.
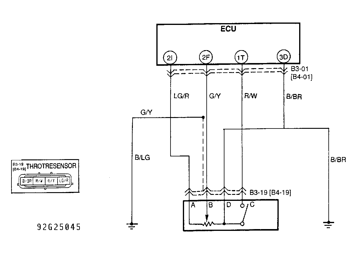
Fig 2: Trouble Code No. 12 - Schematic
G92G25045Courtesy of MAZDA MOTORS CORP.