LEMON Manuals: Even more car manuals for everyone: 1960-2025
Home >> Mazda >> 1993 >> RX7 2RTR-1308cc 80 >> Repair and Diagnosis >> Relays and Modules >> Relays and Modules - Powertrain Management >> Relays and Modules - Computers and Control Systems >> Engine Control Module >> Description and Operation
April 5, 2026: LEMON Manuals is launched! Read the announcement.

Engine Control Module: Description and Operation

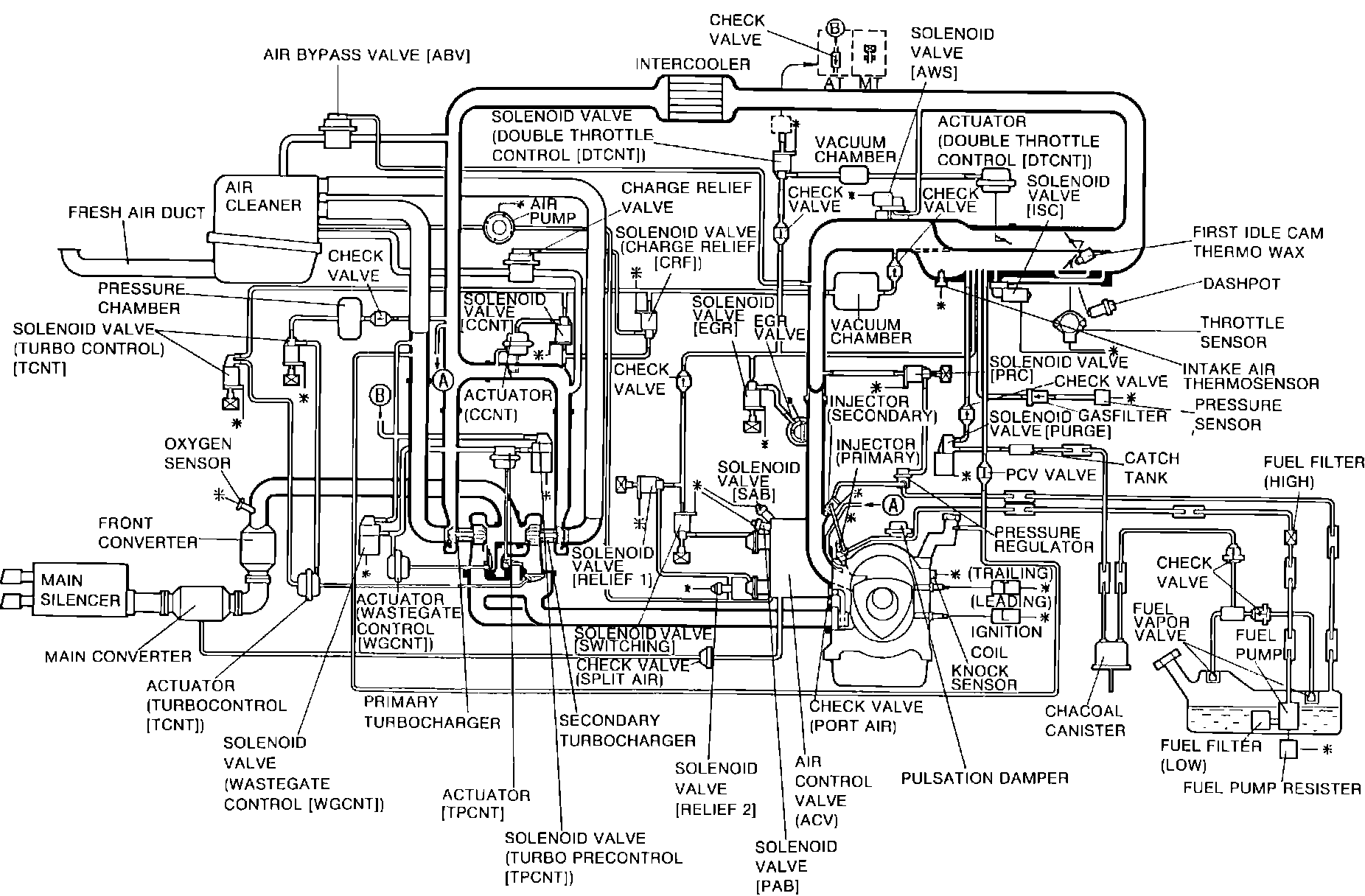
System Diagram:






PURPOSE
The Engine Control Unit (ECU) is the central component of this computerized fuel, ignition and emission control system. To maintain fuel economy, good driveability and reduced vehicle emissions, the ECU monitors data from various sensors and controls functions such as the fuel injection system (air/fuel ratio), ignition system, emission control devices and on-board diagnostics.

The ECU is a computer that judges air/fuel ratio as rich or lean according to a voltage signal generated by an oxygen sensor. Based on oxygen sensor and other input data, the ECU generates a controlling signal to the fuel injectors that regulates "ON" time. Because fuel pressure remains constant, the ECU controls air/fuel ratio adjustments by varying injector "ON" time.

FAIL-SAFE MODE
To provide a margin of safety by maintaining driveability in the event of certain system failures, the ECU has a fail-safe mode of preprogrammed values. ECU output will automatically switch to fail-safe mode if a fault is detected in these monitored components and/or systems:

^ Crank Angle Sensor (NE Signal)
^ Crank Angle Sensor (G Signal)
^ Knock Sensor
^ Speedometer Sensor
^ Water Thermosensor
^ Intake Air Thermosensor
^ Throttle Sensor (Full Range)
^ Throttle Sensor (Narrow Range)
^ Pressure Sensor
^ Atmospheric Pressure Sensor
^ Oxygen Sensor
^ EGR Switch (California Only)
^ Feedback System
^ Metering Oil Pump
^ Fuel Thermosensor

ON-BOARD DIAGNOSTICS
The system incorporates self-diagnostic capability monitored via a dash mounted malfunction indicator lamp (MIL). When the system detects a fault in a monitored component and/or circuit, the lamp will light ("CHECK") and stay on (while the engine is running), alerting the driver to seek service. The technician can then extract trouble codes from the ECU to aid in the performance of efficient troubleshooting and repair.

Components can be grouped as ECU input and output devices. Not all of these devices are monitored by the on-board diagnostic system.

DECHOKE CONTROL SYSTEM
Facilitates starting should spark plugs become fouled, such as when engine is flooded.

If throttle valve is held wide open during cranking, fuel injection is cut, purging excess fuel from cylinders and allowing plugs to dry.