LEMON Manuals: Even more car manuals for everyone: 1960-2025
Home >> Mazda >> 2007 >> CX-7 Touring, AWD >> Repair and Diagnosis >> Body & Frame >> Windows >> Symptom Troubleshooting [Power Window Systems (Auto-Open/Close Function)] >> Power Window System Wiring Diagram[Power Window Systems (Auto-Open/Close Function)] >> Power Window Main Switch
April 5, 2026: LEMON Manuals is launched! Read the announcement.

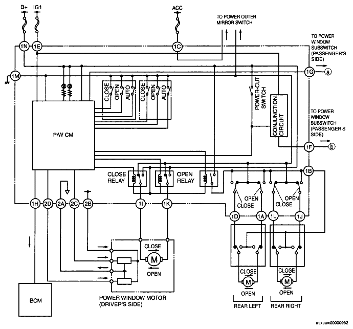
Power Window Main Switch

Fig 1: Power Window Main Switch Wiring Diagram
G04860932Courtesy of MAZDA MOTORS CORP.