LEMON Manuals: Even more car manuals for everyone: 1960-2025
Home >> Mazda >> 2010 >> 6 L4-2.5L >> Repair and Diagnosis >> Relays and Modules >> Relays and Modules - Body and Frame >> Seat Temperature Control Module >> Testing and Inspection >> Component Tests and General Diagnostics
April 5, 2026: LEMON Manuals is launched! Read the announcement.

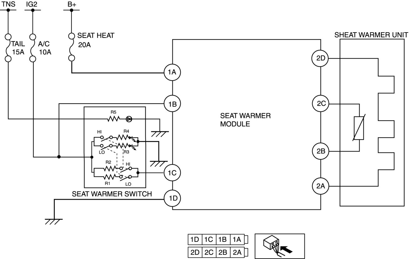
Component Tests and General Diagnostics




SEAT WARMER MODULE INSPECTION

1. Measure the voltage at each terminal is as indicated in the Terminal Voltage Tables.

- If the voltage is not as specified in the Terminal Voltage Table (Reference), inspect the parts under " Inspection item (s)" and related wiring harnesses.

2. If the system does not work properly even though the inspection items or related wiring harnesses do not have any malfunction, replace the seat warmer module.

Terminal Voltage Table (Reference)





Terminal Voltage Table (Reference):