LEMON Manuals: Even more car manuals for everyone: 1960-2025
Home >> Mazda >> 2017 >> 5 GT, Automatic Trans >> Repair and Diagnosis (Single Page) >> Engine Performance >> System >> On-Board Diagnostic - Engine Control (1 Of 3) >> DTC P0340-00: CMP Sensor Circuit Problem >> Notes
April 5, 2026: LEMON Manuals is launched! Read the announcement.

DTC P0340-00: CMP Sensor Circuit Problem: Notes

DTC P0340:00 DETECTION CONDITION AND POSSIBLE CAUSE

DTC P0340:00 CMP sensor circuit problem
DETECTION CONDITION
  • The PCM monitors the input voltage from the CMP sensor when the engine is running. If the PCM does not receive the input voltage from the CMP sensor while the PCM receives the input signal from the CKP sensor, the PCM determines that the CMP sensor circuit has a malfunction. Diagnostic support note
  • This is a continuous monitor (CCM).
  • The check engine light illuminates if the PCM detects the above malfunction condition during the first drive cycle.
  • FREEZE FRAME DATA (Mode 2)/Snapshot data is available.
  • The DTC is stored in the PCM memory.
FAIL-SAFE FUNCTION
  • Stops the fuel injection.
  • Stops the ignition.
POSSIBLE CAUSE
  • CMP sensor connector or terminals malfunction
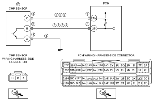
  • Open circuit in wiring harness between CMP sensor terminal A and body ground
  • Short to ground in wiring harness between the following terminals:
    • CMP sensor terminal C-PCM terminal 2AM
    • CMP sensor terminal B-PCM terminal 2S
  • PCM connector or terminals malfunction
  • Short to power supply in wiring harness between CMP sensor terminal B and PCM terminal 2S
  • CMP sensor power supply circuit and signal circuit are shorted to each other
  • Open circuit in wiring harness between the following terminals:
    • CMP sensor terminal C-PCM terminal 2AM
    • CMP sensor terminal B-PCM terminal 2S
  • CMP sensor malfunction
    • CMP sensor is dirty
    • CMP sensor pulse wheel malfunction
  • CKP sensor connector or terminals malfunction
  • Variable valve timing mechanism not installed correctly
    • Loose timing chain or improper valve timing
    • Loose camshaft sprocket lock bolt
    • Loose crankshaft pulley lock bolt
  • PCM malfunction
G13726444Courtesy of MAZDA MOTORS CORP.