LEMON Manuals: Even more car manuals for everyone: 1960-2025
Home >> Mazda >> 2024 >> CX-90 Turbo Select >> Repair and Diagnosis >> Engine Performance >> Engine Control Systems >> Engine Control System (VIN C & VIN D) >> Control System Diagram [H3T] >> Control System Diagram
April 5, 2026: LEMON Manuals is launched! Read the announcement.

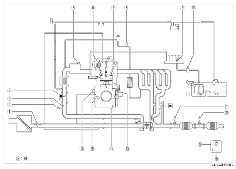
Control System Diagram

G16707777Courtesy of MAZDA MOTORS CORP.
COMPONENT OPERATIONS

Component No Refer to
1 Mass air flow sensor/intake air temperature sensor No. 1
2 Boost pressure sensor
3 Boost air temperature sensor
4
  • Throttle body
    • TP sensor No. 1/No. 2
    • Throttle valve actuator
5 MAP sensor/IAT sensor No. 2
6 Intake camshaft position sensor
7 Exhaust camshaft position sensor
8 EGR pressure sensor
9 High fuel pressure sensor
10 Low fuel pressure sensor/fuel temperature sensor
11
  • A/F sensor
    • A/F sensor heater
12
  • HO2S
    • HO2S heater
13 Engine oil pressure sensor/engine oil temperature sensor
14 Engine oil level sensor
15 CKP sensor
16 Knock sensor No. 1/No. 2
17 PCM
18 BARO sensor
19 Current sensor, ECT sensor No. 1/No. 2, accelerator pedal position sensor No. 1/No. 2