LEMON Manuals: Even more car manuals for everyone: 1960-2025
Home >> Mercedes Benz >> 1985 >> 380SL >> Repair and Diagnosis >> Engine Performance >> System >> Air Injection System >> Testing >> Component Testing
April 5, 2026: LEMON Manuals is launched! Read the announcement.

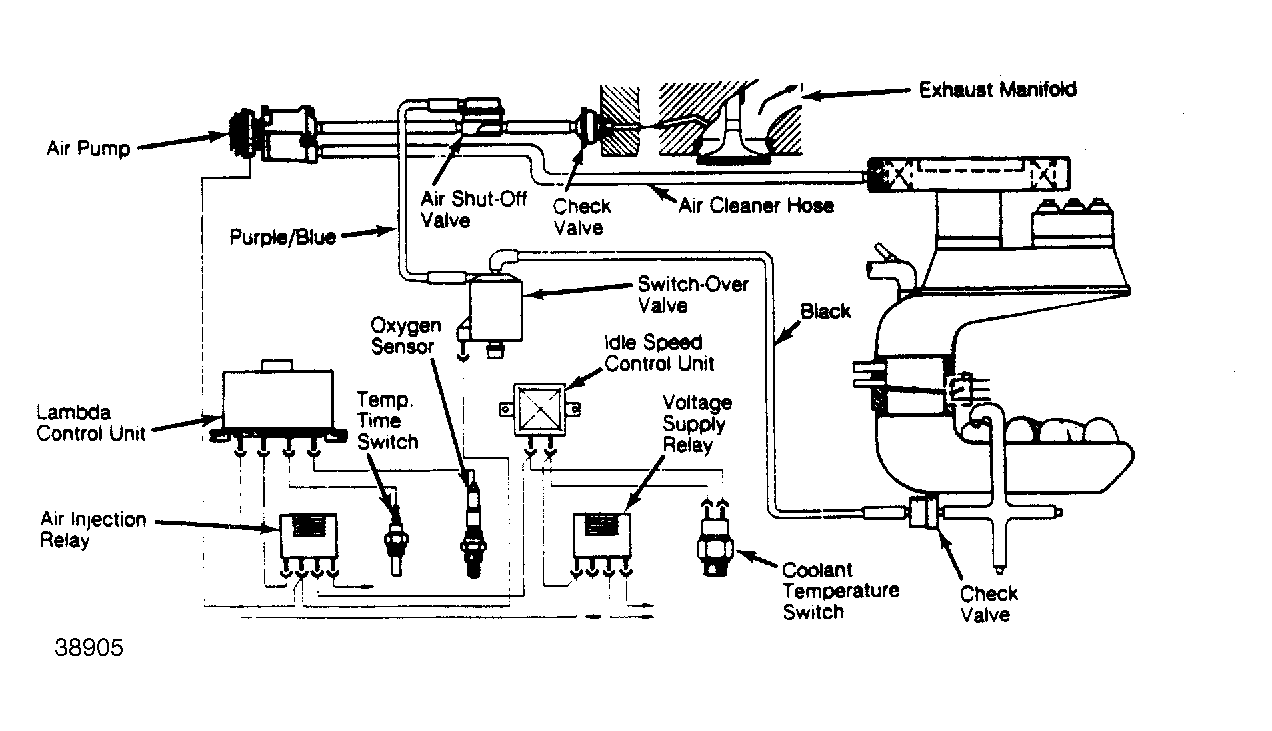
Component Testing

  1. If air pump clutch operated with engine at normal operating temperature, check coolant temperature switch with volt/ohmmeter. If zero resistance is shown, replace switch. If infinite resistance is shown, replace relay.
  2. Coolant must be about 212°F (100°C). With engine idling, unplug oxygen sensor (plug is near exhaust pipe bracket under engine) and coolant temperature switch. Connect a jumper wire across terminals in coolant switch connector.
  3. Clutch should operate. If not, check for voltage at temperature switch connector. Repair wiring as necessary.
  4. Reconnect temperature switch. With oxygen sensor still disconnected, remove vacuum line from air shut-off valve and connect a vacuum gauge to the line. No vacuum should be present.
  5. If vacuum is noted, unplug temperature switch connector. If vacuum drops, replace coolant temperature switch. If vacuum does not drop, repair or replace wiring, relay or switch-over valve.
  6. Connect a jumper wire across temperature switch connector terminals. Vacuum should be present on gauge. If not, check and repair vacuum lines as necessary. Check shut-off valve for leaks.
  7. Pull hose from air cleaner that leads to air pump. If strong suction is present, system testing is complete. If no air is drawn in, check hose condition or replace air pump. If a slight amount of air is drawn in, pull Purple/Blue vacuum line from air switch-over valve. If vacuum is present at valve, replace it.
Fig 1: Air Injection System
G38905