LEMON Manuals: Even more car manuals for everyone: 1960-2025
Home >> Mercedes Benz >> 2001 >> ML430 >> Repair and Diagnosis >> Accessories & Equipment >> Cruise Control Systems >> Throttle Control, Speed Control Systems -- 163 Chassis >> Basic Knowledge >> Electronic accelerator, location/design/function - GF30.20-P-3010E
April 5, 2026: LEMON Manuals is launched! Read the announcement.

Electronic accelerator, location/design/function - GF30.20-P-3010E

ENGINE 104.941 /943 /944 /991 /994 as of 1/8/96 

ENGINE 104.995 

with CODE (494a) USA version 

with CODE (807) Model year 1997 

with CODE (808) Model year 1998 

with CODE (498) as of Model year 97 Japanese version 

ENGINE 111.943 /947 /951 /952 /955 /956 /957 /958 /973 /982 /983, 

111.944/975 as of 1.8.96, 

111.946 as of 1.6.98, 

111.921/942 as of 1.9.98 

ENGINE 111.945 

in MODEL 208.335 /435 as of 1.6.98, 

202.020/080 as of 1.9.98 

ENGINE 111.974 

with CODE (494a) USA version 

with CODE (807) Model year 1997 

with CODE (808) Model year 1998 

ENGINE 112.910 /911 /912 /913 /914 /916 /917 /920 /921 /922 /923 /940 /941 /942 /943 /944 /946 /947 /949 /953 /954 /955 /970 /972 /973 /975 

ENGINE 113.940 /941 /942 /943 /948 /960 /961 /963 /965 /966 /967 /968 /969 

ENGINE 119.980 /981 /982 /985 

ENGINE 137.970 

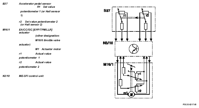
Fig 1: Identifying Electronic Accelerator Function
G04606715

The function of the electronic accelerator pedal EFP in the ME control unit determines the opening angle of the throttle valve over the actuator EFP/TPM/LLR (other designation: throttle valve actuator).

Further functions are:

The opening angle of the throttle valve will only be determined by the accelerator pedal specification when no limiting functions are active.

The accelerator pedal position is detected by the set value potentiometer (B37r1) or Hall sensor in the pedal value sensor (B37) and information is released to the ME control unit (N3/10). In this way, the ME-SFI control unit determines the position of the throttle valve and actuates the throttle valve motor (M16/1 m1).

The actual value potentiometer in the actuator (M16/1r1) signals the throttle valve position back to the ME-SFI control unit.

The second potentiometer in the actuator (M16/1 r2) and the second signal from the pedal value sensor (potentiometer or Hall sensor) supplies a reference value for the plausibility check. In addition, the system switches over to the second potentiometer or the Hall sensor if the first potentiometer or Hall sensor fails (emergency mode).

Adaptive accelerator pedal  (model 203, 209, 211, 215, 220, 230):

The engine control unit recognizes how the accelerator pedal is being actuated and switches between characteristic curves. Eighty percent of the engine load is released for a pedal travel of about 50 % for a sporty driver and about 40 % for a quiet driver. There is no further difference felt above a pedal travel of about 90 %.

IMPORTANT

If, for example, the characteristic curve for a quiet driver is active after a long drive on the motorway then the accelerator pedal must be pressed down unusually hard to obtain a higher acceleration level.

Kickdown switch (S16/6) 

The kickdown switch was no longer used from 9/01. Recognition of full load is now achieved over the signal from the pedal value sensor. The pressure point on the accelerator pedal before achieving the full load position remains.

  Motor electronics control unit, location/task/ design/function except M111 EVO GF07.61-P-5000F
M111 EVO GF07.61-P-5000GS
  Electronic accelerator/cruise control/idle speed control actuator location/task/design/function except M111 EVO GF30.22-P-4010F 
  Throttle valve actuator, location/task/design/ function M111 EVO GF30.22-P-4101GS
  Pedal value sensor, location/task/design/ function   GF30.20-P-4011L 
  ME-SFI idle speed control function Except engine 120 and engine 111 EVO GF30.22-P-0003E 
M111 EVO GF30.22-P-0003GS
  Electronic power control indicator lamp, location/task/design/function Engine 119, 120 in Model 129, 140 up to 5/96 GF30.20-P-4012L
  Electronic accelerator pedal emergency running mode function Engine 104, 111, 112, 113, 119, 137 GF30.20-P-4026E 
  30 km/h limit, function Model 129, 140 with Engine 104, 119.98, 120.98
except GREAT BRITAIN ONLYJAPAN ONLYUSA ONLY
GF30.20-P-4027F
  Cruise control (CC) function With cruise control GF30.30-P-0001F
Engine 104 (except HFM sequential multiport fuel injection/ignition system), 119.98, 120.98  
With cruise control
Engine 111, 112, 113, 137
GF30.30-P-0001FA 
  Variable speed limiter, function Additional cruise control function except USA ONLYJAPAN ONLY GF30.30-P-3001A
  Distronic (DTR), function Model 220, 215 with code 219a up to 6/00 GF30.30-P-0002K
Model 203, 209, 211, 230 with code 219a GF30.30-P-0002KA
Model 215, 220 with code 219a as of 7/00
  Pedal value sensor characteristic curve when reversing function   GF30.20-P-4013E 
  ASR V control unit location/task/design/function with code 471 a
Model 129, 140, 202 as of 6/94, 170, 208, 210
GF42.40-P-4500A
  ESP control unit location/task/function with code 472a
Model 129 with Engine 104, 119, 120
Model 140
Model 210 with engine 119
GF42.45-P-4500A
with code 472a
Model 129 with engine 112, 113
Model 163 up to 8/02, 168, 215
Model 220 (except 220.08/18) Model 202, 208 with engine 112, 113
Model 210 with engine 111, 112, 113
GF42.45-P-4500B
with code 472a
Model 170 with Engine 111, 112
Model 202, 208 with Engine 111
Model 203
GF42.45-P-4500C
Model 211, 230 GF42.45-P-4500SL