Electrical Function Schematic For Steering-Pilot - PE30.30-P-2069-97XBA
Model 257, 290 up to model year 2021 with code 23P (Drive package)
Model 257, 290 up to model year 2021 with code P20 (Driving assistant package Plus)
| Code: | Designation: | Position: |
|---|---|---|
| 1 | Engine running, signal | 8B |
| 1 | Engine running, signal | 13E |
| 10 | Light-emitting diode, request | 16J |
| 10 | Light-emitting diode, request | 24H |
| 11 | Light-emitting diode actuation | 27G |
| 12 | Warning and system messages, request | 16J |
| 12 | Warning and system messages, request | 7L |
| 12 | Warning and system messages, request | 15L |
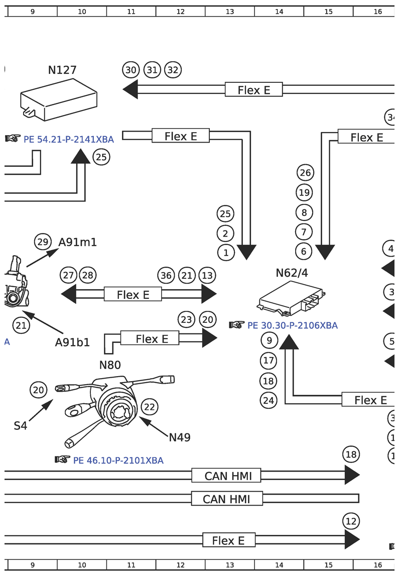
| 13 | Electric power steering, status | 12F |
| 14 | Short and long-range radar sensor, signal | 17E |
| 15 | Object information, data package | 17G |
| 16 | Lane data, signal | 17G |
| 17 | GPS, signal | 14H |
| 17 | GPS, signal | 19K |
| 18 | Tire pressure monitor, message | 15J |
| 18 | Tire pressure monitor, message | 14H |
| 19 | Tire pressure loss warning, status | 14D |
| 2 | Drivetrain operational, signal | 8B |
| 2 | Drivetrain operational, signal | 13E |
| 20 | Combination switch, status | 12G |
| 20 | Combination switch, status | 9H |
| 21 | Electric power steering torque sensor, signal | 9G |
| 21 | Electric power steering torque sensor, signal | 12F |
| 22 | Steering wheel angle sensor, signal | 11H |
| 23 | Steering wheel angle, signal | 12G |
| 24 | Trailer, status | 14H |
| 24 | Trailer, status | 19L |
| 25 | Gear range, status | 13E |
| 25 | Gear range, status | 10C |
| 26 | Available torque, signal | 18B |
| 26 | Available torque, signal | 14D |
| 26 | Available torque, signal | 7B |
| 27 | DISTRONIC Distance-Pilot, status | 10F |
| 28 | Electric power steering, request | 10F |
| 29 | Electric power steering actuator motor, actuation | 9E |
| 3 | Rear bumper radar sensor, signal | 21E |
| 3 | Rear bumper radar sensor, signal | 16F |
| 30 | Engine torque, increase request | 18C |
| 30 | Engine torque, increase request | 11B |
| 30 | Engine torque, increase request | 4C |
| 31 | Engine torque, reduce request | 17C |
| 31 | Engine torque, reduce request | 11B |
| 31 | Engine torque, reduce request | 5C |
| 32 | Engage targeted gear, request | 17C |
| 32 | Engage targeted gear, request | 12B |
| 32 | Engage targeted gear, request | 4E |
| 33 | Braking torque increase, request | 17C |
| 34 | Braking torque reduction, request | 16C |
| 35 | Traction system hydraulic unit, actuation | 22B |
| 36 | Hands-Off-Detection, status | 12F |
| 37 | Warning tone, request | 7L |
| 37 | Warning tone, request | 16J |
| 38 | Speaker, actuation | 2J |
| 39 | Heater, actuation | 19D |
| 4 | Radar sensor system operational, status | 16E |
| 40 | Lock/unlock central locking, request | 17J |
| 41 | Establish connection for emergency call, request | 27K |
| 41 | Establish connection for emergency call, request | 17J |
| 5 | Stereo multifunction camera, status | 16G |
| 6 | ESP®, status | 14E |
| 7 | Wheel speed, signal | 14E |
| 7 | Wheel speed, signal | 24A |
| 8 | Wheel rotation direction, signal | 14E |
| 8 | Wheel rotation direction, signal | 23A |
| 9 | Steering-Pilot button, status | 18J |
| 9 | Steering-Pilot button, status | 27J |
| 9 | Steering-Pilot button, status | 14G |
| A1 | Instrument cluster | 3J |
| A26/17 | Head unit | 23J |
| A40/13 | Stereo multifunction camera | 25A |
| A7/3 | Traction system hydraulic unit | 22B |
| A91b1 | Electric power steering torque sensor | 9G |
| A91m1 | Electric power steering actuator motor | 10E |
| B92/10 | Left outer rear bumper radar sensor | 22F |
| B92/12 | Short and long-range radar sensor | 21D |
| B92/7 | Right outer rear bumper radar sensor | 22F |
| CAN B | Interior CAN | 19H |
| CAN B | Interior CAN | 20L |
| CAN B | Interior CAN | 26L |
| CAN C | Engine CAN | 6D |
| CAN C1 | Drivetrain CAN | 6B |
| CAN C1 | Drivetrain CAN | 6D |
| CAN D | Diagnostic CAN | 25L |
| CAN HMI | User interface CAN | 20K |
| CAN HMI | User interface CAN | 13K |
| CAN HMI | User interface CAN | 13K |
| CAN S2 | Rear radar CAN | 18G |
| Code 362 | HERMES LTE | 27J |
| Code 475 | Tire pressure monitor | 6H |
| Code 550 | Trailer hitch | 29C |
| Flex E | Chassis FlexRay | 16H |
| Flex E | Chassis FlexRay | 11F |
| Flex E | Chassis FlexRay | 19H |
| Flex E | Chassis FlexRay | 22B |
| Flex E | Chassis FlexRay | 12C |
| Flex E | Chassis FlexRay | 18F |
| Flex E | Chassis FlexRay | 11G |
| Flex E | Chassis FlexRay | 13B |
| Flex E | Chassis FlexRay | 16C |
| Flex E | Chassis FlexRay | 13L |
| H4/61 | Instrument cluster speaker | 1H |
| LIN 1 | Instrument panel LIN | 27H |
| N10/6 | Front SAM control unit | 26H |
| N112/9 | HERMES control unit | 29J |
| N127 | Drivetrain control unit | 9B |
| N28/1 | Trailer recognition control unit | 30C |
| N3/10 | ME-SFI [ME] control unit | 2A |
| N3/9 | CDI control unit | 2C |
| N30/4 | Electronic Stability Program control unit | 19A |
| N49 | Steering wheel angle sensor | 12J |
| N62/4 | Mercedes-Benz Intelligent Drive control unit | 14F |
| N68 | Electrical power steering control unit | 8F |
| N73 | Electronic ignition switch control unit | 17K |
| N80 | Steering column module control unit | 10H |
| N88 | Tire pressure monitor control unit | 7H |
| R61 | Radome heater | 19D |
| S4 | Combination switch | 9J |
| S6/1 | Driver-side instrument panel button group | 27F |
| S6/1S1 | Steering-Pilot button | 26F |
| U74 | Valid for diesel engines | 1C |
| U75 | Valid for gasoline engines | 1A |
| Y3/8n4 | Fully integrated transmission control electric controller unit control unit | 5E |