LEMON Manuals: Even more car manuals for everyone: 1960-2025
Home >> Mercury >> 2009 >> Sable Base, AWD >> Repair and Diagnosis >> External Pages >> Different car >> Section 1244 (Component Testing) >> Component Testing >> Window adjust switch, passenger side >> Schematic
April 5, 2026: LEMON Manuals is launched! Read the announcement.

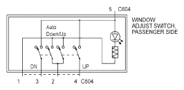
Window adjust switch, passenger side: Schematic

WARNING: This page is about a different car, the 2009 Ford Mustang. However, it is still accessible from the selected car via links, so may be relevant.
Fig 1: Window Adjust Switch, Passenger Side Schematic
G05788071Courtesy of FORD MOTOR CO.