LEMON Manuals: Even more car manuals for everyone: 1960-2025
Home >> Mitsubishi >> 2007 >> Endeavor LS, AWD >> Repair and Diagnosis >> Brakes >> Traction Control >> Traction Control/Active Skid Control System >> General Description >> Active Skid Control System Operation >> When The Abs Fluid Pressure Is Decreasing >> Notes
April 5, 2026: LEMON Manuals is launched! Read the announcement.

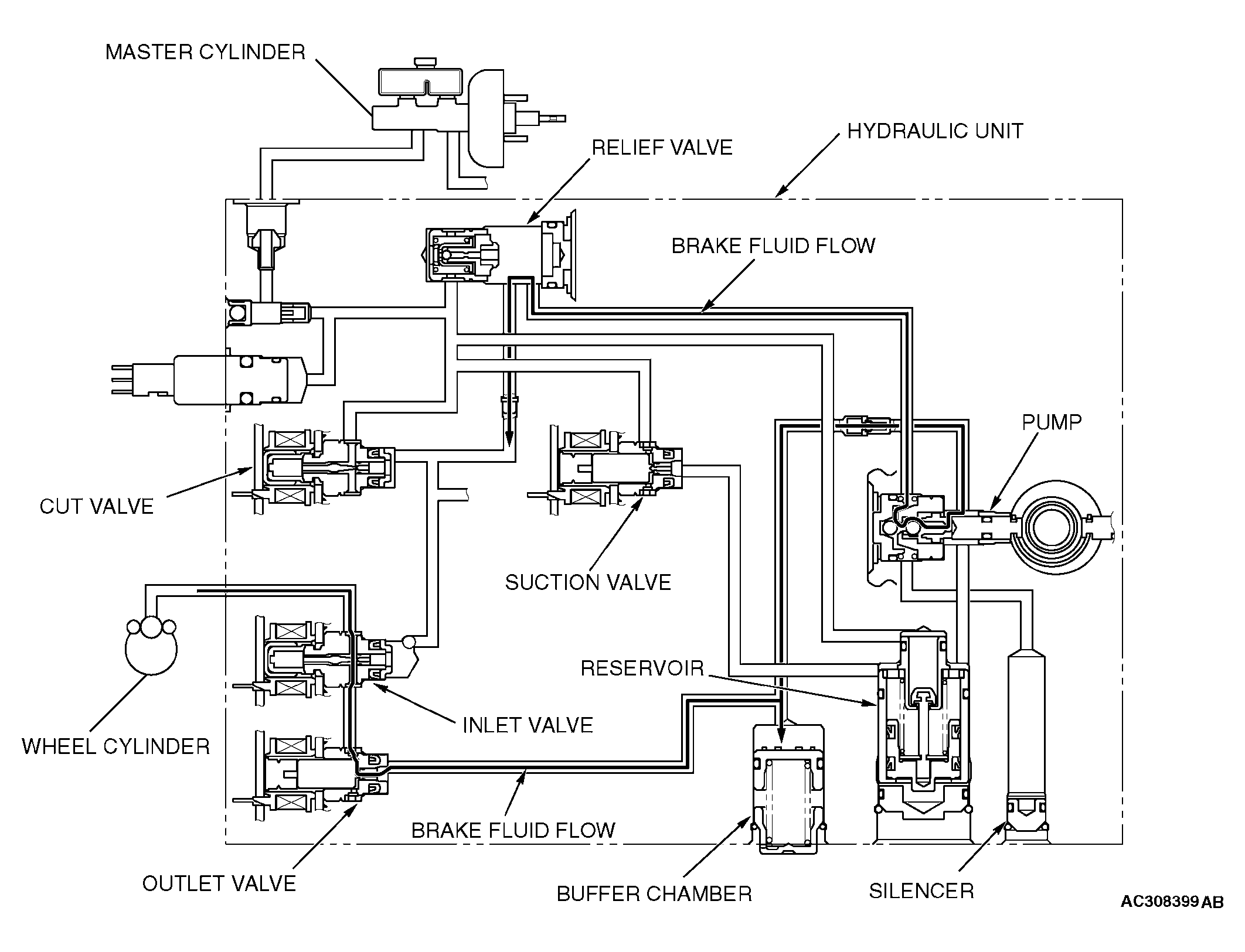
When The Abs Fluid Pressure Is Decreasing: Notes

Fig 1: Active Skid Control System Operation - When ABS Fluid Pressure Is Decreasing
G04312317Courtesy of MITSUBISHI MOTOR SALES OF AMERICA.

The system closes the inlet solenoid valve to shut the fluid channel from the master cylinder, and opens the outlet solenoid valve to return the brake fluid from the wheel cylinders to the buffer chamber. This causes the wheel cylinder fluid pressure to decrease. Then the system activates the pump motor to return the brake fluid from the buffer chamber to the hydraulic unit reservoir.