LEMON Manuals: Even more car manuals for everyone: 1960-2025
Home >> Nissan-Datsun >> 1992 >> Sentra SE-R >> Repair and Diagnosis >> Body & Frame >> Power Mirrors >> Connector Identification
April 5, 2026: LEMON Manuals is launched! Read the announcement.

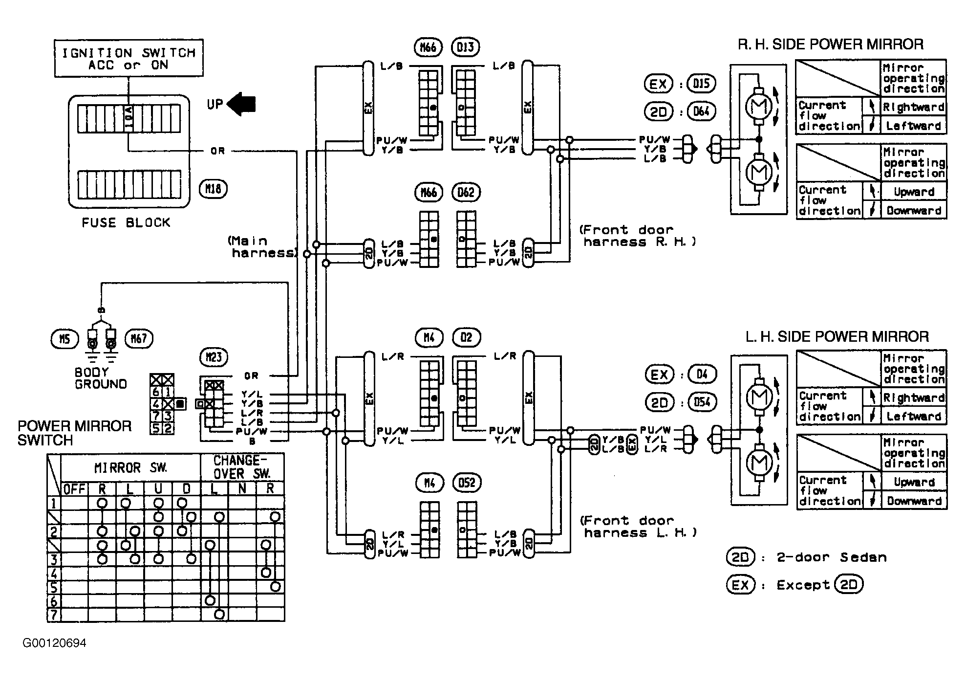
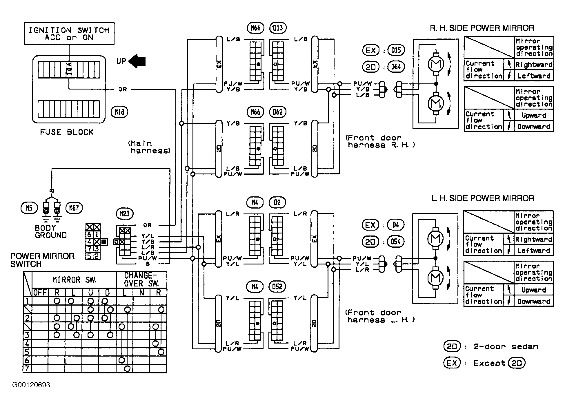
Connector Identification

For connector identification, see Figure & Figure .