LEMON Manuals: Even more car manuals for everyone: 1960-2025
Home >> Oldsmobile >> 1986 >> Toronado >> Repair and Diagnosis >> Engine Performance >> System >> BCM System, Part I >> ECM Trouble Code Charts >> Code EO32, EGR System Fault
April 5, 2026: LEMON Manuals is launched! Read the announcement.

Code EO32, EGR System Fault

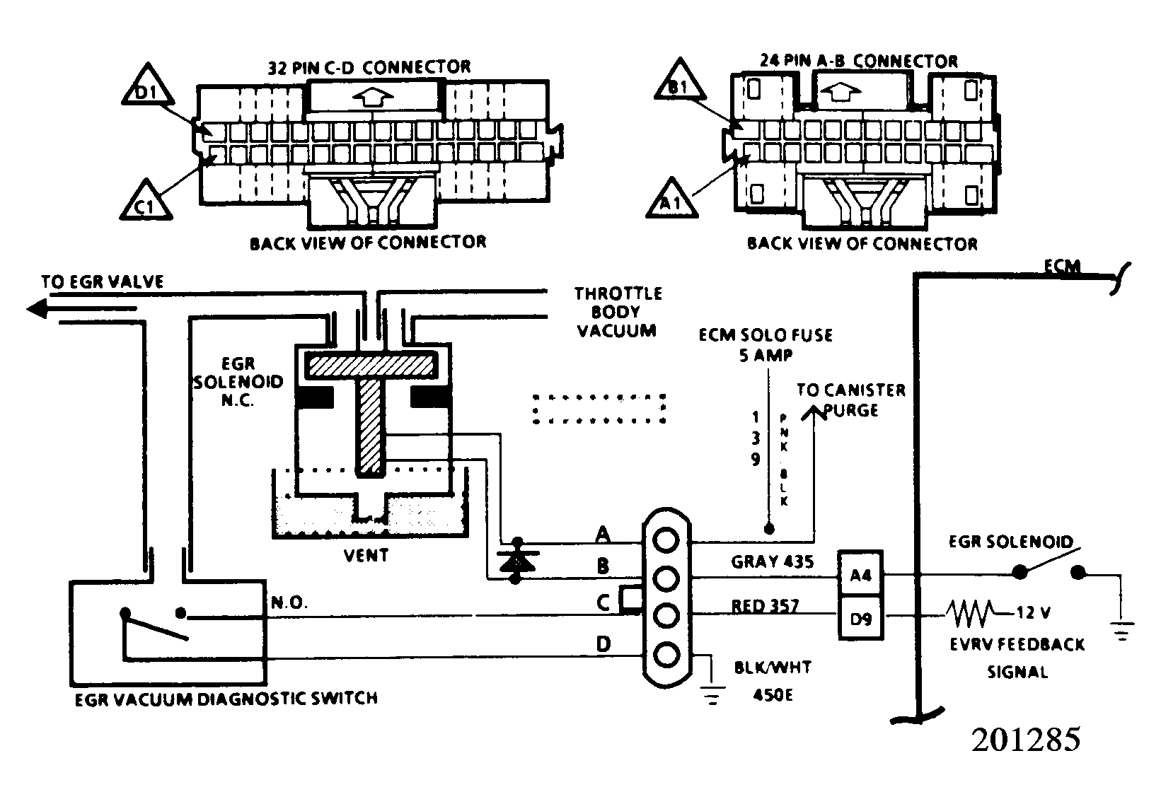
The EGR vacuum control is operated by an electronic vacuum regulator valve (EVRV). The EVRV is comprised of an EGR vacuum solenoid and an EGR vacuum diagnostic switch.

The EGR solenoid is activated by the ECM and controls the vacuum to the EGR valve. The vacuum solenoid is vented and is equipped with a filter.

The EGR vacuum diagnostic switch monitors the vacuum to the EGR valve and informs the ECM when actual vacuum is applied to the valve. The ECM will not energize the solenoid (EGR OFF) in Park, Neutral, or at idle.

The ECM cycles the EGR valve ON and OFF. For this reason, the EGR valve is never continuously open but always pulsed. This can be seen by observing the ECM input EI60 during normal EGR operation.

Code EO32 will set if vacuum switch senses vacuum at idle, or if it does not sense vacuum under load (less than wide open throttle).

The EGR valve is energized when: Engine is above idle, but less than wide open throttle, Code EO33 or EO34 are not present, coolant temperature is above 108°F (42.5°C), transmission is in gear, LV8 reading is less than 168 counts, and all of these conditions exist for over 10 seconds.

  1. EI60 displays the condition of the EGR diagnostic switch. In Park or Neutral, the display should read "high".
  2. Under moderate engine, the system will switch from "high" to "low".
  3. Since EI060 displayed "high" at idle, a short to ground can be ruled out. An open circuit or faulty ECM or EVRV assembly is at fault. Jumping terminals "B" to "C" will verify the integrity of the ECM wiring and checks for proper ECM operation.
  4. Checks the integrity of the 12-volt feed and ground circuits. If this circuit and circuit in step 5) check okay, then the fault is in the EVRV assembly.
  5. Checks the integrity of the 12-volt feed and ground circuits. If these circuits check okay, then the fault is in the EVRV assembly.
  6. If a low reading is seen at idle, disconnect EVRV connector. If display remains "low", then replace EVRV. The problem is either a short to ground in circuit 357 or a faulty ECM.
  7. If EI60 switched from "low" to "high" when the EVRV was disconnected, then the fault is either in the EVRV assembly circuit 435 or the ECM. Probing at terminal "B" will further isolate the fault. If circuit 435 is suspected of being shorted to ground, disconnect ECM "A-B" connector before checking, as the short could be internal to the ECM.
Fig 1: Code E032, EGR System Fault
G5056
Fig 2: Code E032, Schematic
G201285