LEMON Manuals: Even more car manuals for everyone: 1960-2025
Home >> Oldsmobile >> 1987 >> Calais FWD L4-151 2.5L >> Repair and Diagnosis >> Diagrams >> Electrical Diagrams >> Powertrain Management >> System Diagram >> Electronic/Powertrain Control Module (ECM/PCM)
April 5, 2026: LEMON Manuals is launched! Read the announcement.

Electronic/Powertrain Control Module (ECM/PCM)

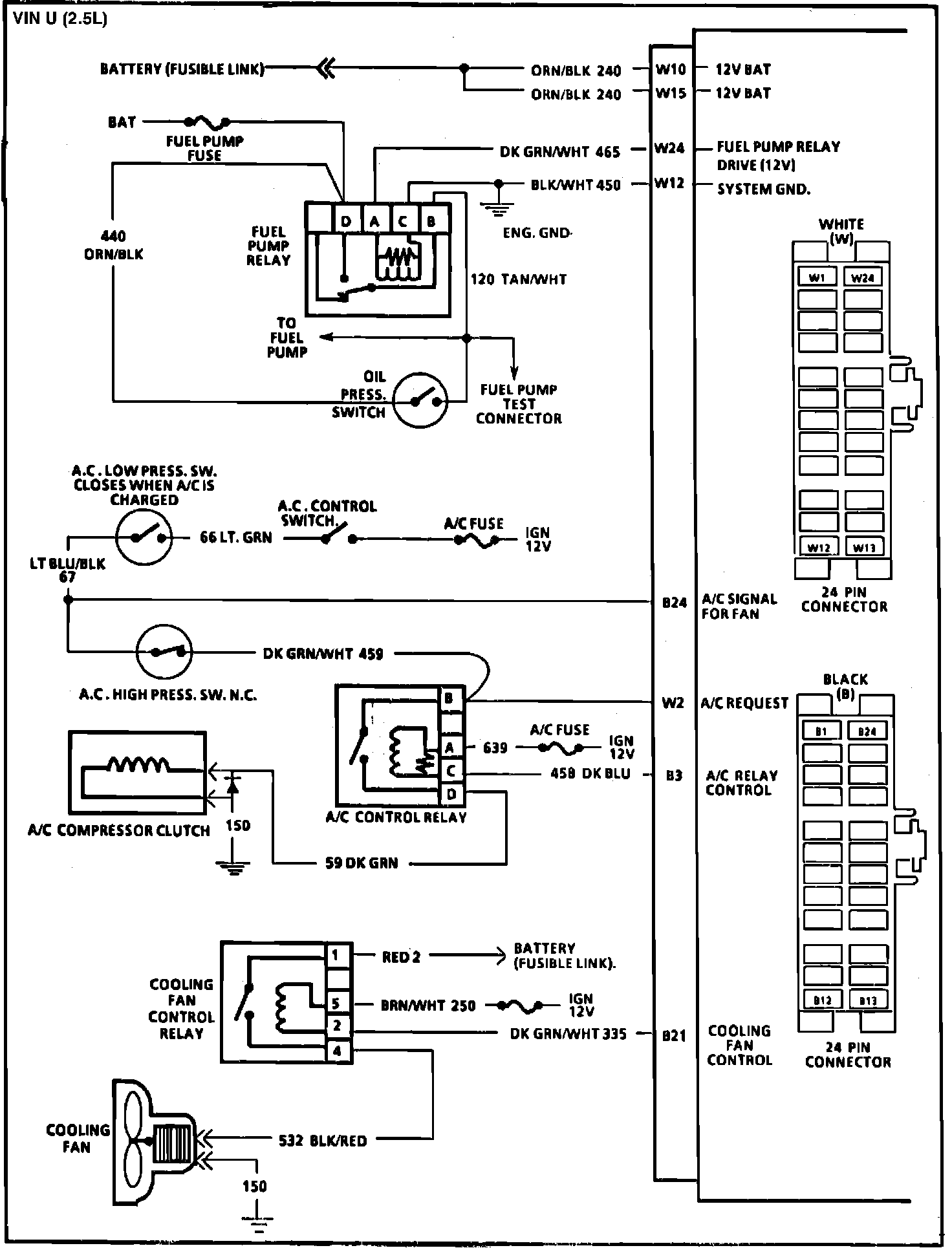
Fig. 062 ECM Wiring Diagrams (1 of 3):



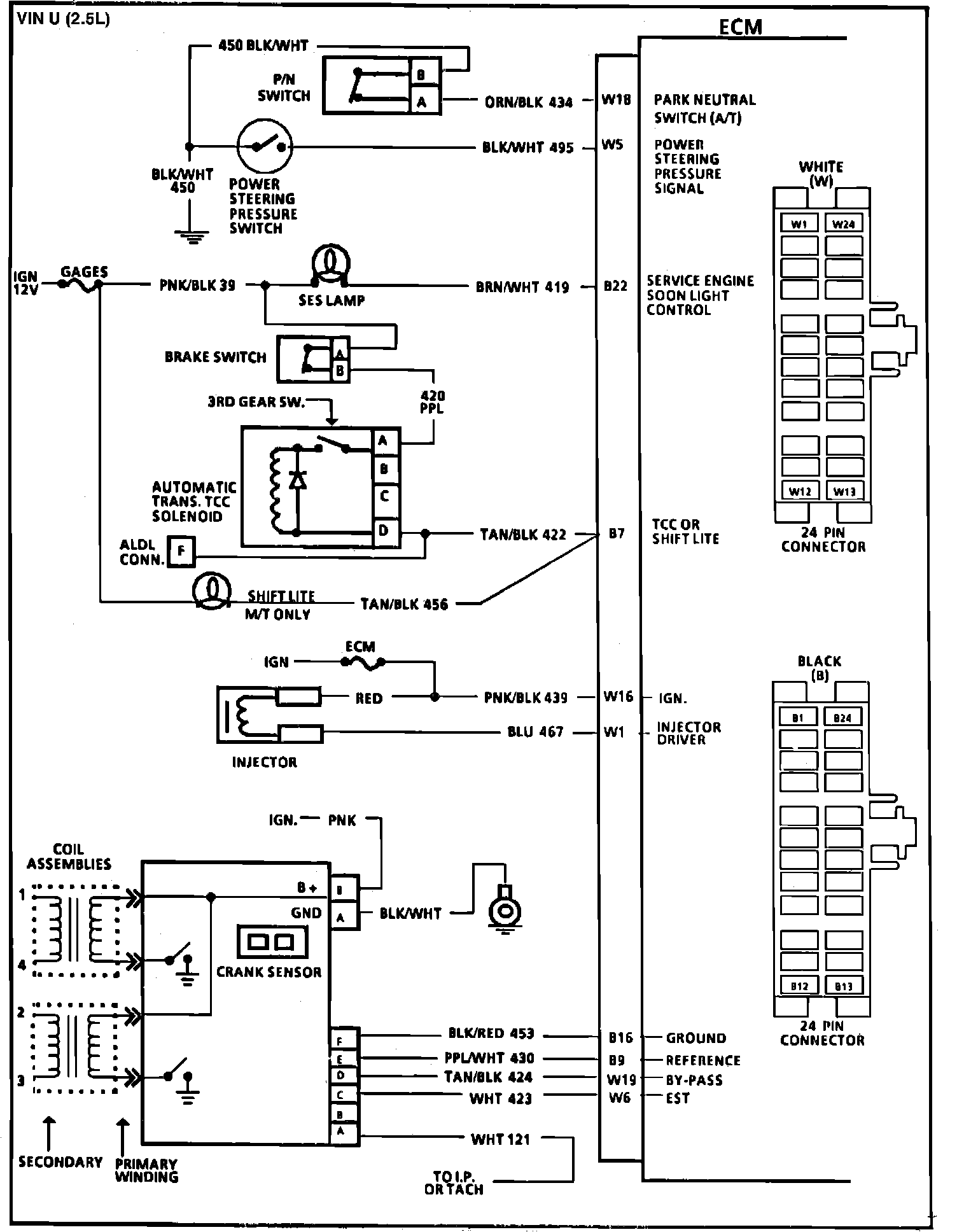
Fig. 063 ECM Wiring Diagrams (2 of 3):



Fig. 064 ECM Wiring Diagrams (3 of 3):