LEMON Manuals: Even more car manuals for everyone: 1960-2025
Home >> Oldsmobile >> 1992 >> Achieva V6-3300 3.3L >> Repair and Diagnosis >> Windows and Glass >> Windows >> Power Window Control Module >> Technical Service Bulletins >> Window - Revised Express Down Module Location
April 5, 2026: LEMON Manuals is launched! Read the announcement.

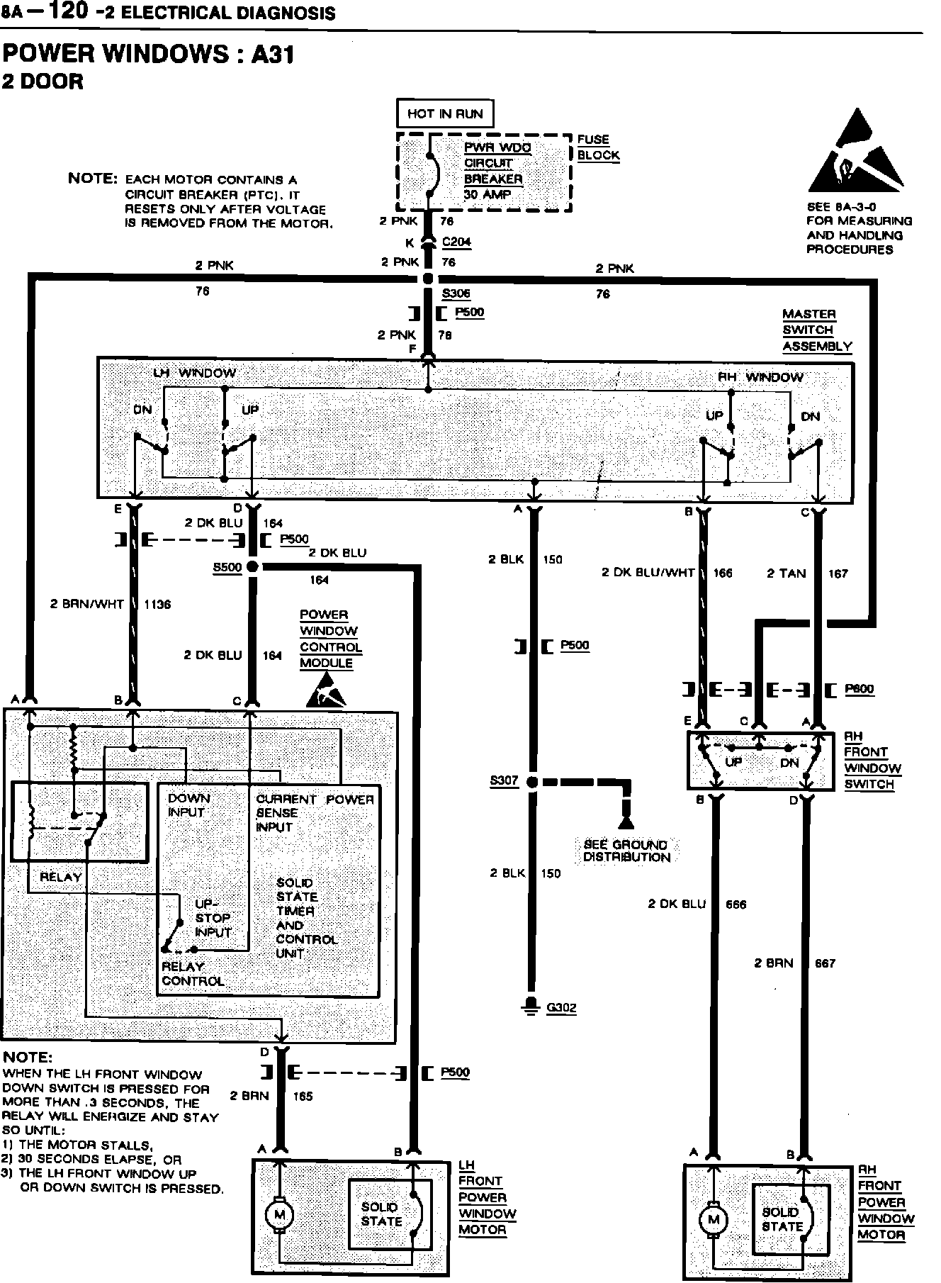
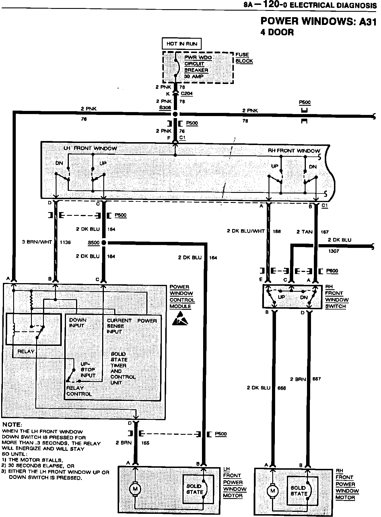
Window - Revised Express Down Module Location

NUMBER:
92-U-54

CORP.REF.NO:
238111

DATE:
September 1992

SECTION:
8A, 8C, 10-6



SUBJECT
EXPRESS DOWN WINDOW MODULE RELOCATION


MODELS/YEARS
1992 ACHIEVA WITH OPTION A31












1992 Achievas equipped with power windows (RPO A31) and built AFTER vehicle number NM429230 have the Express Down Power Window Module relocated from the drive's side door to the left instrument panel sound insulator. Refer to illustrations for revised schematics and component location.