LEMON Manuals: Even more car manuals for everyone: 1960-2025
Home >> Oldsmobile >> 2000 >> Bravada V6-4.3L VIN W >> Repair and Diagnosis >> Powertrain Management >> Computers and Control Systems >> Relays and Modules - Computers and Control Systems >> Body Control Module >> Diagrams >> Electrical Diagrams >> Seat Belt Switch, Headlamp Ambient Light Sensor And PCM/VCM
April 5, 2026: LEMON Manuals is launched! Read the announcement.

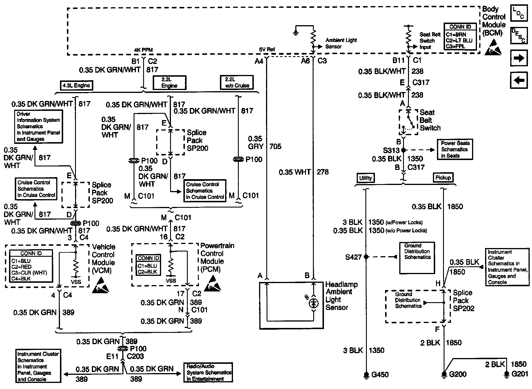
Seat Belt Switch, Headlamp Ambient Light Sensor And PCM/VCM

Body Control Module Schematics: Seat Belt Switch, Headlamp Ambient Light Sensor And PCM/VCM: