LEMON Manuals: Even more car manuals for everyone: 1960-2025
Home >> Plymouth >> 1983 >> Scamp L4-135 2.2L >> Repair and Diagnosis >> Powertrain Management >> Computers and Control Systems >> Relays and Modules - Computers and Control Systems >> Engine Control Module >> Technical Service Bulletins >> All Technical Service Bulletins >> Ignition System - Cold Drive Sag On During Acceleration
April 5, 2026: LEMON Manuals is launched! Read the announcement.

Ignition System - Cold Drive Sag On During Acceleration

85chrysler06

Models


All 1983 2.2L - 2V Front Wheel Drive Vehicles Federal & California Automatic & Manual Transmission


Subject


Cold Drive Sag Occurring During Acceleration


Index


DRIVEABILITY

Date


March 11, 1985

No.


18-01-85
SYMPTOM/CONDITION

A condition may occur on subject model vehicles which consists of a cold drive sag on medium or heavy acceleration during the engine warm up period.

PARTS REQUIRED

Driveabilitv Package PN 4342949

Contains the following:

1 - Wiring Harness Overlay NPN
1 - Coolant Temperature Sensor PN 4267281
2 - 1/4" Rubber Vacuum Caps PN 3580172
1 - Hose Routing Label NPN
2 - Tie Straps PN 6015756

Must be ordered separately:

1 - Authorized Modification Label PN 4275086
1 - Grease PN 4318063
1 - ESA Module for appropriate application:
Federal/Automatic PN 5227029
Federal/Manual PN 5227028
California/Automatic PN 5227036
California/Manual PN 5227035

REPAIR PROCEDURE

1. Disconnect battery. Remove and replace original ESA module with the appropriate part number selected from parts list above.

2. Remove the coolant temperature switch located in thermostat housing and replace with coolant temperature sensor from package.

FIGURE 2 - 4331775 OVERLAY ROUTING:




3. Tape back existing coolant switch molded connector to engine harness (Figure 2).

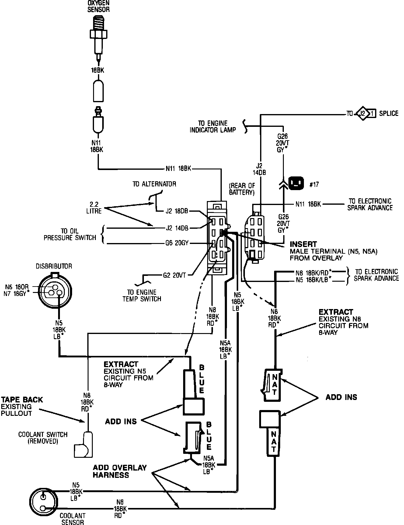
FIGURE 1 - Wiring Diagram:




4. Disconnect engine harness to chassis harness 8-way connector.

5. Extract circuit N8, #18 black/red terminal, from female insulator half of engine 8- way connector. Be sure the terminal is clean and bright (Figure 1).

6. Snap the extracted circuit N8 from Step 5 into the natural color female single insulator that is supplied with overlay harness and pack grease, PN 4318063, into insulator cavities through wire grip areas until full (Figure 1).

7. Extract circuit N5, #18 black/light blue terminal, from male insulator half of engine 8-way connector. Be sure terminal is clean and bright (Figure 1).

8. Snap the extracted circuit N5 from Step 7 into the blue color male single insulator that is supplied with overlay harness and pack grease into insulator from wire end.

9. Snap in new circuit N5 male terminal from overlay harness into male 8-way cavity where circuit N5 was extracted in Step 7. Pack grease into insulator from wire end (Figure 1).

10. Connect natural color insulator installed in Step 6 to natural color insulator on overlay harness.

11. Connect blue insulator installed in Step 8 to the blue insulator on overlay harness (Figure 1).
12. Route the coolant sensor takeout on overlay harness along the existing engine harness and connect the new coolant sensor 2-way connector to new coolant sensor installed in Step 2.

13. Secure engine coolant temperature sensor takeout from overlay harness to the existing engine harness using two tie straps as described below:

FIGURE 2 - 4331775 OVERLAY ROUTING:




a. Install one where the engine harness convolute covering starts near the engine 8- way connector (Figure 2).

b. Install one between the 02 sensor takeout and the clip on the engine harness (Figure 2).
14. Reconnect engine 8-way connector.

15. Reconnect battery.

FIGURE 3 - Carburetor:




16. For manual transmission vehicles only, disable the decel fuel shutoff solenoid by disconnecting hoses to solenoid and capping the nipples on the carburetor (Figure 3).
17. For California manual transmission vehicles, clean the existing vacuum hose routing label surface and apply hose routing label, PN 4179847, supplied in kit.

FIGURE 4:




18. Type information on Authorized Modification Label, PN 4275086, as illustrated in Figure 4.
Install label next to or near original VECI label.


POLICY: Reimbursable within the provisions of the warranty.


TIME ALLOWANCE:
Labor Operation: 08-14-05-90......................... 0.6 Hrs.


FAILURE CODE: AM - Authorized Modification