LEMON Manuals: Even more car manuals for everyone: 1960-2025
Home >> Plymouth >> 1984 >> Conquest Automatic >> Repair and Diagnosis >> Engine Performance >> System >> ECI System >> Description
April 5, 2026: LEMON Manuals is launched! Read the announcement.

ECI System: Description

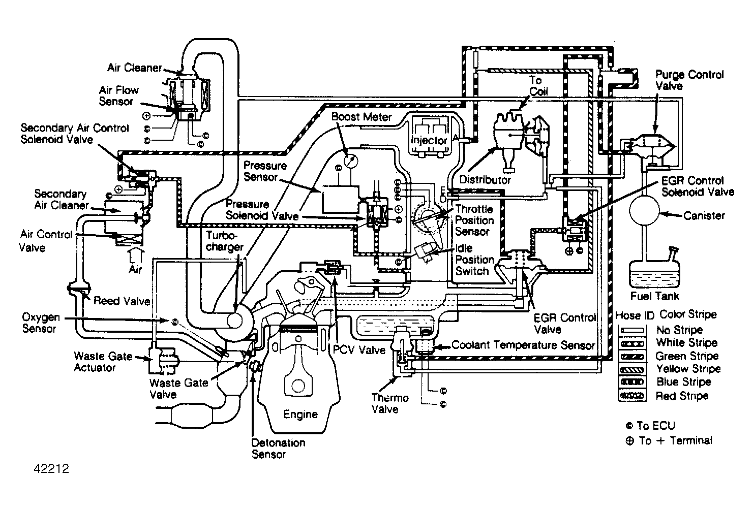
The Electronically Controlled Injection (ECI) system is a computerized emission and fuel control system. The ECI system controls engine operation and lowers exhaust emissions while maintaining good fuel economy and driveability. The Electronic Control Unit (ECU) is the "brain" of the ECI system. The ECU controls many engine related systems to constantly adjust engine operation.

The ECI system is primarily an emission control system, designed to maintain an ideal air/fuel ratio of 14.7:1 under all operating conditions. When an ideal ratio is maintained, the catalytic converters can control carbon monoxide (CO), hydrocarbon (HC) and nitrogen oxide (NOx) emissions.

Fig 1: Electronically Controlled Injection (ECI) System
G42212