LEMON Manuals: Even more car manuals for everyone: 1960-2025
Home >> Plymouth >> 1992 >> Colt Base, Automatic >> Repair and Diagnosis >> Engine Performance >> System >> Engine Controls - Tests W/Codes >> Code Charts >> NS-6: Testing Control Relay
April 5, 2026: LEMON Manuals is launched! Read the announcement.

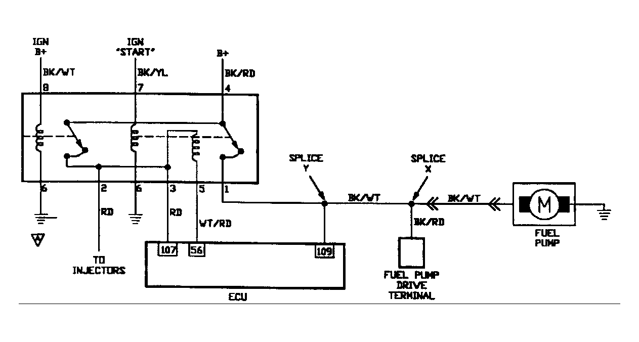
NS-6: Testing Control Relay

Fig 1: No Start Test 6 Schematic Testing Control Relay
G90A15370
Fig 2: No Start Test 6 Flow Chart Testing Control Relay
G91F16712