LEMON Manuals: Even more car manuals for everyone: 1960-2025
Home >> Pontiac >> 1990 >> 6000 L4-151 2.5L >> Repair and Diagnosis >> Powertrain Management >> Diagrams >> Electrical Diagrams >> Electronic/Powertrain Control Module (ECM/PCM)
April 5, 2026: LEMON Manuals is launched! Read the announcement.

Electronic/Powertrain Control Module (ECM/PCM)

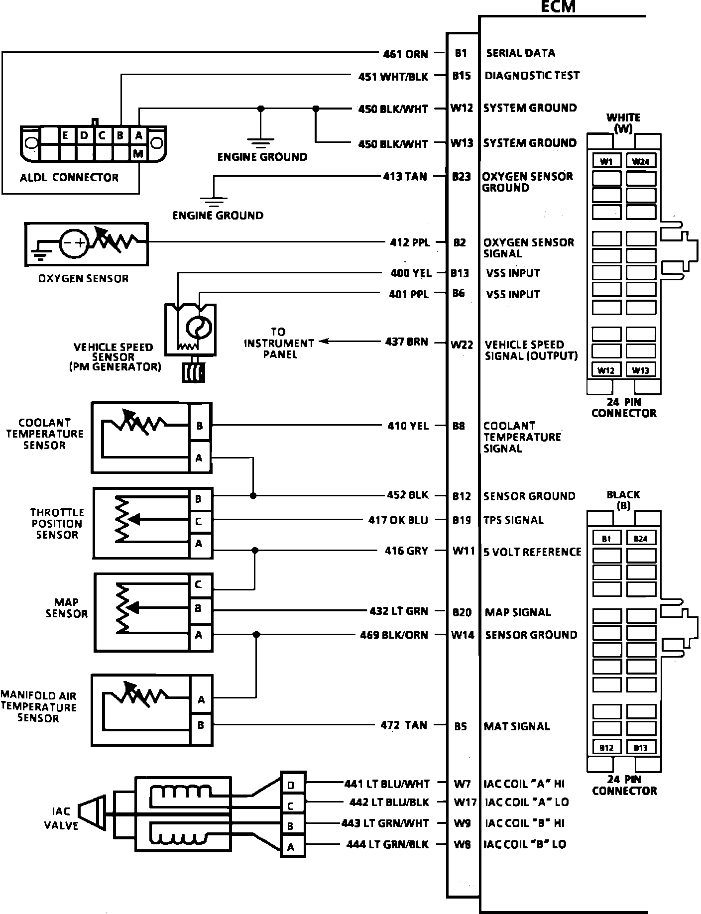
ECM Wiring Diagram (1 of 3):






B1 = SERIAL DATA
B15 = DIAGNOSTIC TEST
W12 = SYSTEM GROUND
W13 = SYSTEM GROUND
B23 = OXYGEN SENSOR GROUND
B2 = OXYGEN SENSOR SIGNAL
B13 = VSS INPUT
B6 = VSS INPUT
W22 = VSS OUTPUT
B8 = COOLANT TEMPERATURE SIGNAL
B12 = SENSOR GROUND
B19 = TPS SIGNAL
W11 = 5 VOLT REFERENCE
B20 = MAP SIGNAL
W14 = SENSOR GROUND
B5 = MAT SIGNAL
W7 = IAC COIL "A" HIGH
W17 = IAC COIL "A" LOW
W9 = IAC COIL "B" HIGH
W8 = IAC COIL "B" LOW







ECM Wiring Diagram (2 of 3):







W18 = PARK NEUTRAL SWITCH (A/T)
W5 = POWER STEERING PRESSURE SIGNAL
B22 = SERVICE ENGINE SOON LIGHT CONTROL
B7 = TCC CONTROL
B18 = COOLANT TEMPERATURE LIGHT CONTROL
W16 = IGNITION
W1 = INJECTOR DRIVER
B16 = GROUND
B9 = REFERENCE
W19 = BYPASS
W6 = EST




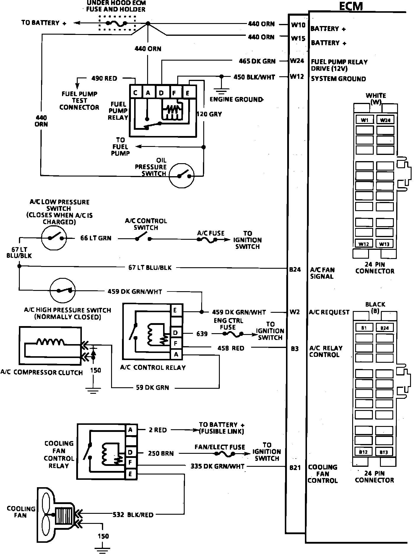
ECM Wiring Diagram (3 of 3):








W10 = BATTERY +
W15 = BATTERY +
W24 = FUEL PUMP RELAY DRIVE (12V)
W12 = SYSTEM GROUND
B24 = A/C FAN SIGNAL
W2 = A/C REQUEST
B3 = A/C RELAY CONTROL
B21 = COOLING FAN CONTROL