LEMON Manuals: Even more car manuals for everyone: 1960-2025
Home >> Pontiac >> 1990 >> LeMans Base >> Repair and Diagnosis >> Engine Performance >> System >> Engine Controls - Tests W/Codes >> Code Charts >> Code 24, Vehicle Speed Sensor >> Diagnostic Aids
April 5, 2026: LEMON Manuals is launched! Read the announcement.

Diagnostic Aids

Scan should indicate a vehicle speed whenever drive wheels are turning greater than 3 MPH. A faulty or misadjusted park/neutral switch can result in a false Code 24. Use Scan tester to check for properly adjusted Park/Neutral switch in "D", "P" and "N". For additional information and testing of park/neutral switch see ENGINE SENSORS & SWITCHES in I - SYS/COMP TESTS article. If Code 24 is intermittent, see INTERMITTENTS in TESTS W/O CODES article.

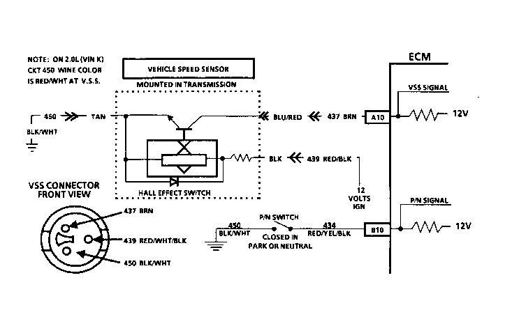
Fig 1: Circuit Diagram Chart Code 24
G90C15547Courtesy of GENERAL MOTORS CORP.
Fig 2: Flow Chart Code 24
G90B15561Courtesy of GENERAL MOTORS CORP.