LEMON Manuals: Even more car manuals for everyone: 1960-2025
Home >> Pontiac >> 2001 >> Aztek Base, AWD >> Repair and Diagnosis >> External Pages >> Different car >> Section 1205 (Variable Effort Steering System) >> Schematic and Routing Diagrams >> Steering Controls Schematics
April 5, 2026: LEMON Manuals is launched! Read the announcement.

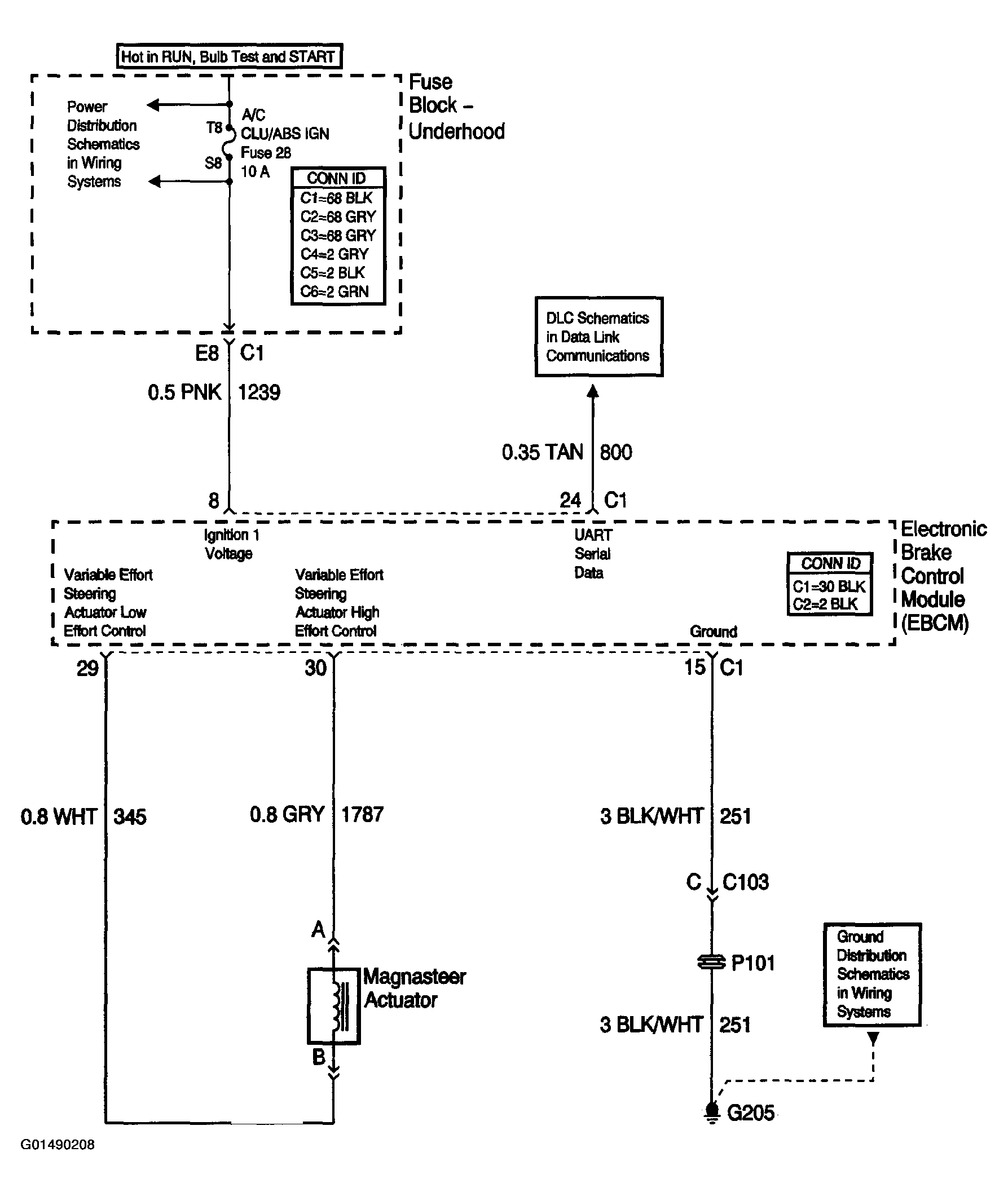
Steering Controls Schematics

WARNING: This page is about a different car, the 2003 Pontiac Grand Prix. However, it is still accessible from the selected car via links, so may be relevant.
Fig 1: Steering Controls Schematics
G01490208Courtesy of GENERAL MOTORS CORP.