LEMON Manuals: Even more car manuals for everyone: 1960-2025
Home >> Pontiac >> 2007 >> Torrent AWD >> Repair and Diagnosis >> External Pages >> Different car >> Section 169 (Cellular System, Entertainment System & Navigation System) >> Schematic and Routing Diagrams >> Radio/Navigation System Schematics
April 5, 2026: LEMON Manuals is launched! Read the announcement.

Radio/Navigation System Schematics

WARNING: This page is about a different car, the 2009 Pontiac Torrent and 2009 Chevrolet Equinox. However, it is still accessible from the selected car via links, so may be relevant.
Fig 1: UW6 Schematic
GM2086184Courtesy of GENERAL MOTORS CORP.
Fig 2: Radio (U65) Schematic
GM2086192Courtesy of GENERAL MOTORS CORP.
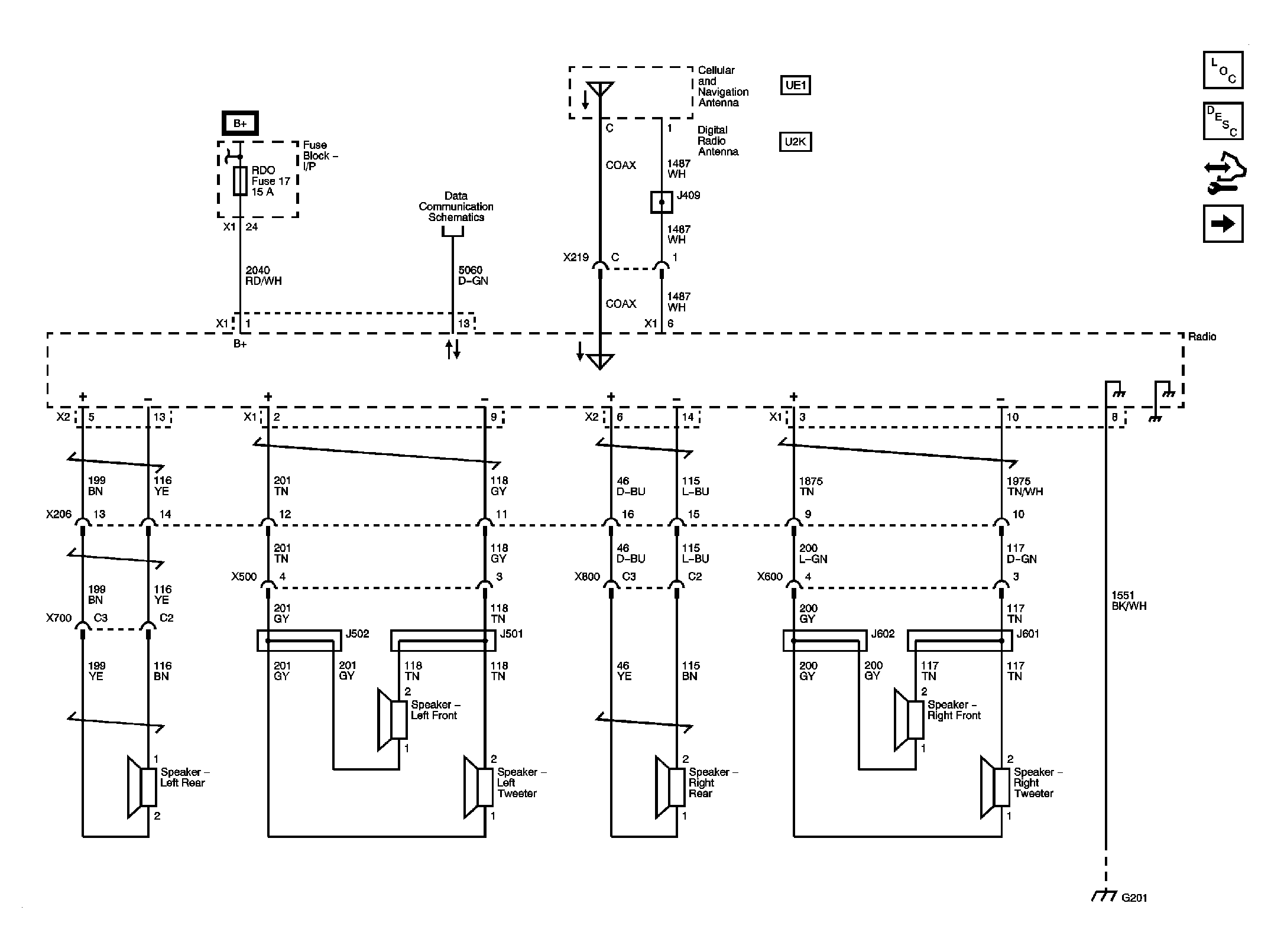
Fig 3: Speaker (U65) Schematic
GM2086197Courtesy of GENERAL MOTORS CORP.
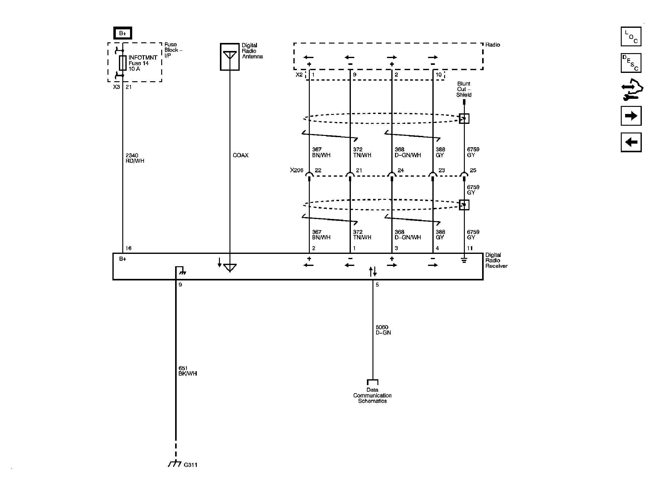
Fig 4: Digital Radio Receiver (U2K) Schematic
GM2086201Courtesy of GENERAL MOTORS CORP.
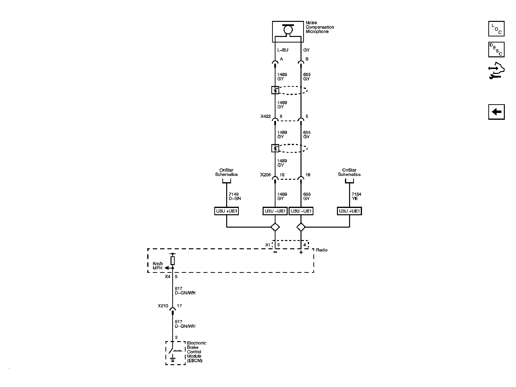
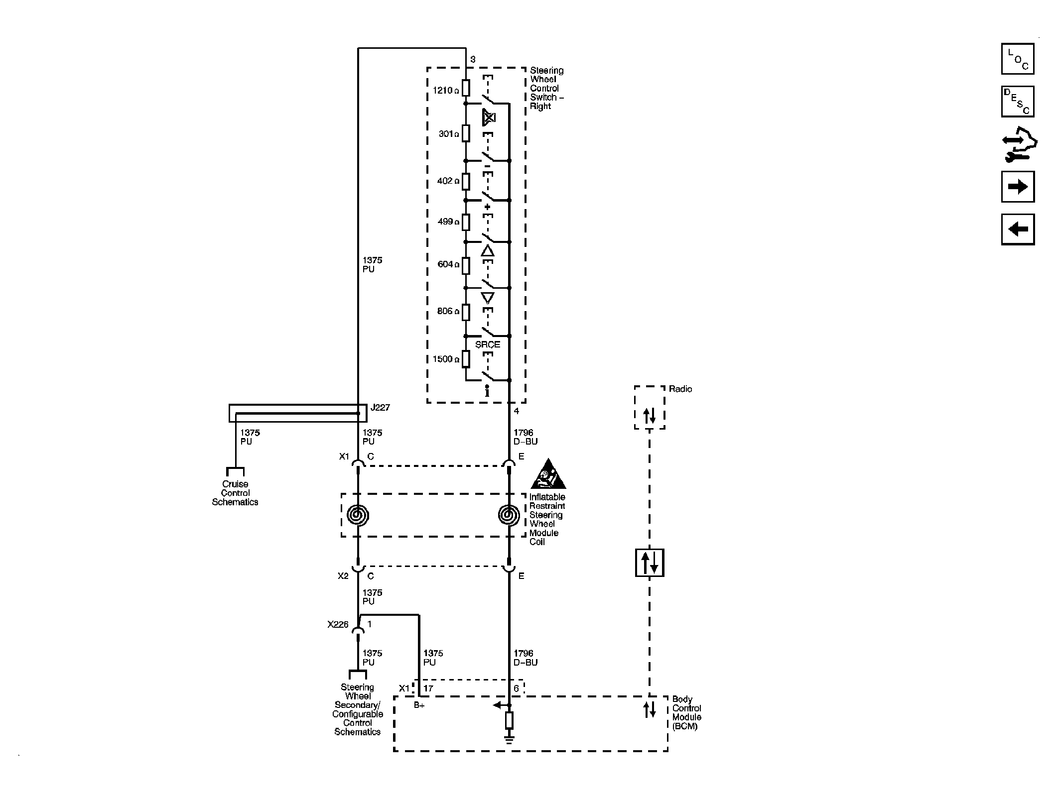
Fig 5: Steering Wheel Controls (UK3) Schematic
GM2086206Courtesy of GENERAL MOTORS CORP.
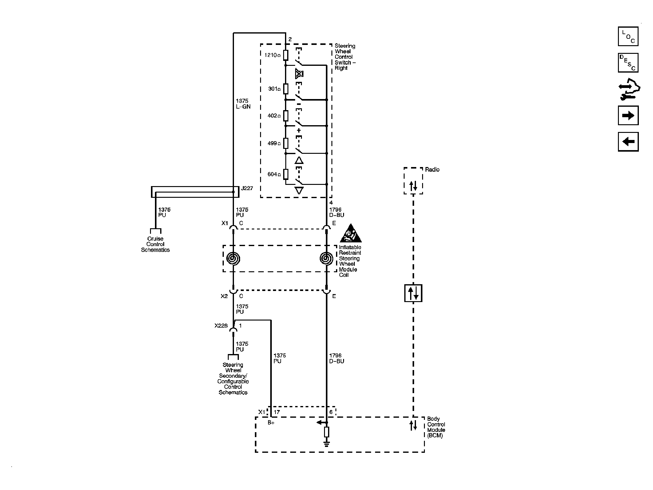
Fig 6: Steering Wheel Controls (Pontiac) Schematic
GM2086327Courtesy of GENERAL MOTORS CORP.
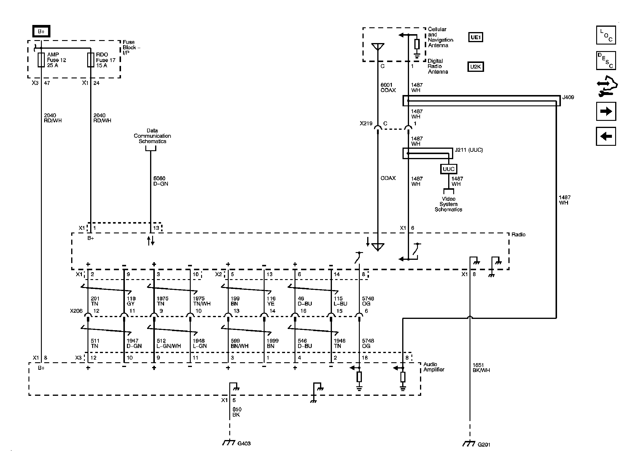
Fig 7: Radio (U3U) Schematic
GM2086215Courtesy of GENERAL MOTORS CORP.