LEMON Manuals
: Even more car manuals for everyone: 1960-2025
Home
>>
Pontiac
>>
2008
>>
Grand Prix Base
>>
Repair and Diagnosis
>>
Body & Frame
>>
Door Locks
>>
Keyless Entry System And Remote Functions
>>
Schematic and Routing Diagrams
>>
Remote Function Schematics
April 5, 2026:
LEMON Manuals is launched!
Read the announcement.
Remote Function Schematics
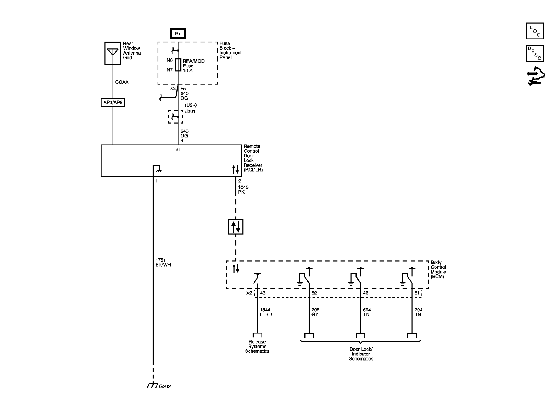
Fig 1: Remote Function Schematic
Courtesy of GENERAL MOTORS CORP.