LEMON Manuals: Even more car manuals for everyone: 1960-2025
Home >> Saab >> 2001 >> 9-3 Base, 2D Hatchback, Automatic >> Repair and Diagnosis >> Engine Performance >> System >> TRIONIC T7 Fuel Control System >> Technical Description >> 5V supply >> Notes
April 5, 2026: LEMON Manuals is launched! Read the announcement.

5V supply: Notes

Fig 1: Identifying Components Getting Supply From Control Module
G03504122Courtesy of SAAB-SCANIA OF AMERICA, INC.
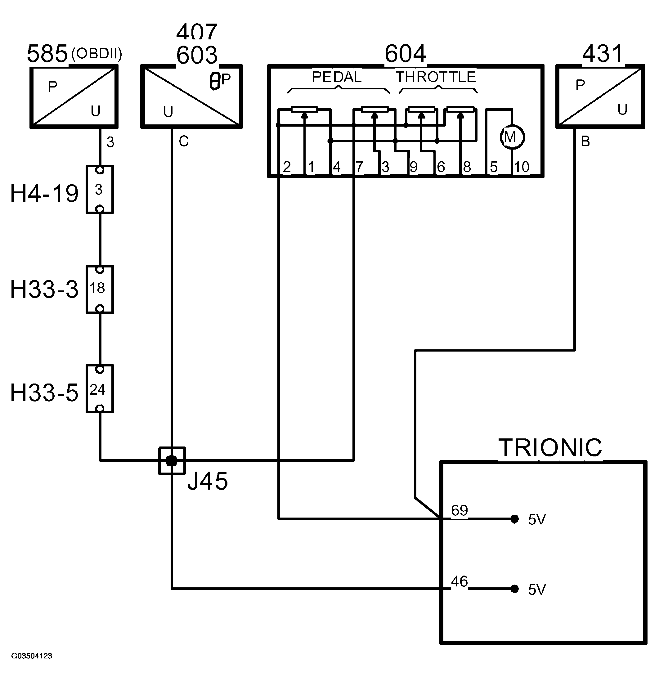
Fig 2: Identifying Supply Circuit Diagram Of Control Module
G03504123Courtesy of SAAB-SCANIA OF AMERICA, INC.

The following sensors are supplied with 5V from control module pins 69 and 46. The two 5V supplies are internally coupled to each other in the throttle body.