LEMON Manuals: Even more car manuals for everyone: 1960-2025
Home >> Saturn >> 2005 >> Ion Red Line >> Repair and Diagnosis >> External Pages >> Different car >> Section 294 (Cellular System, Entertainment System, And Navigation System) >> Schematic and Routing Diagrams >> Radio/Navigation System Schematics
April 5, 2026: LEMON Manuals is launched! Read the announcement.

Radio/Navigation System Schematics

WARNING: This page is about a different car, the 2008 Pontiac G5 and 2008 Chevrolet Cobalt. However, it is still accessible from the selected car via links, so may be relevant.
Fig 1: Radio (UQ4) Schematic
GM1963479Courtesy of GENERAL MOTORS CORP.
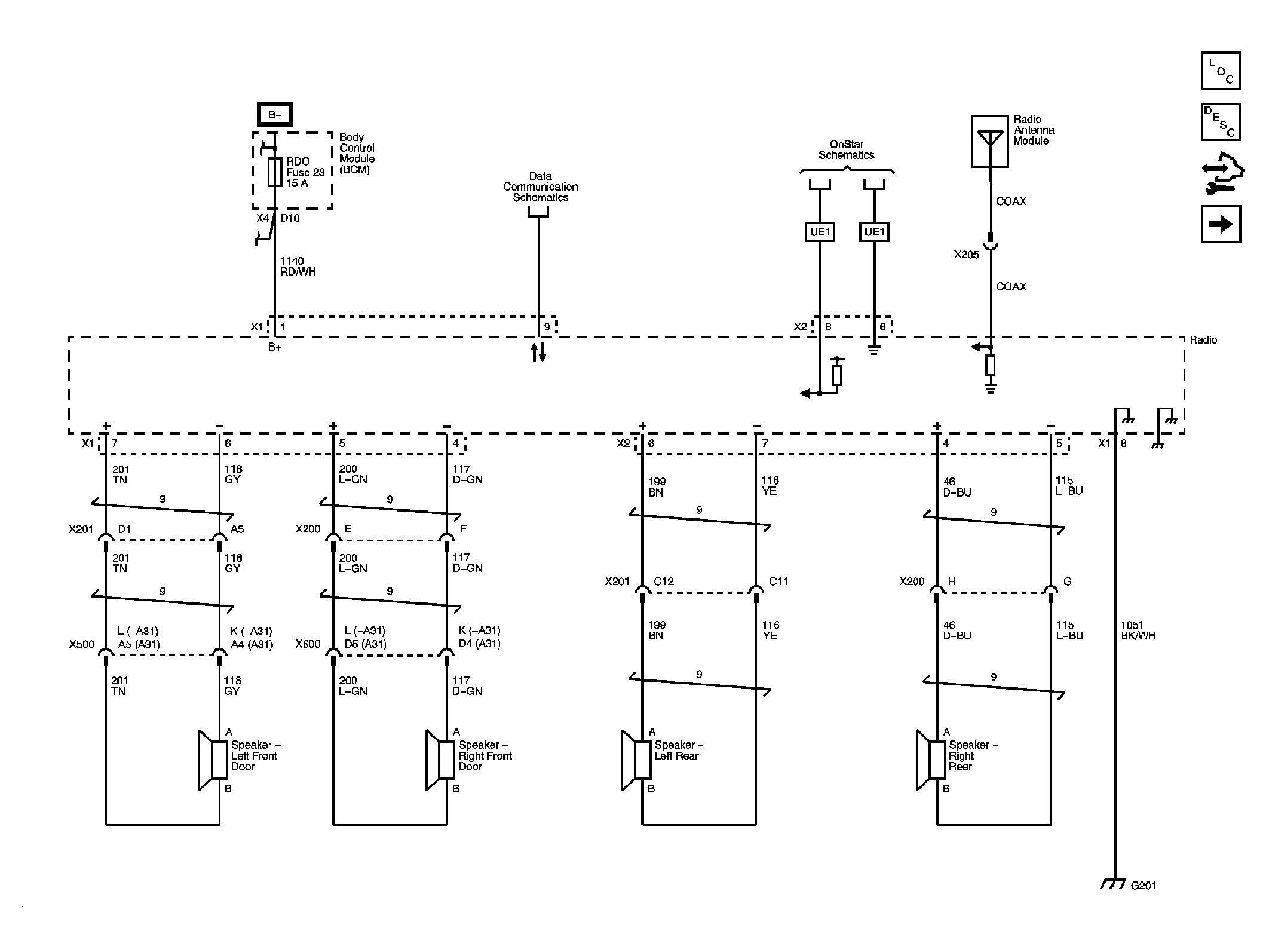
Fig 2: Power, Ground, Communication (UQ3) Schematic
GM1963481Courtesy of GENERAL MOTORS CORP.
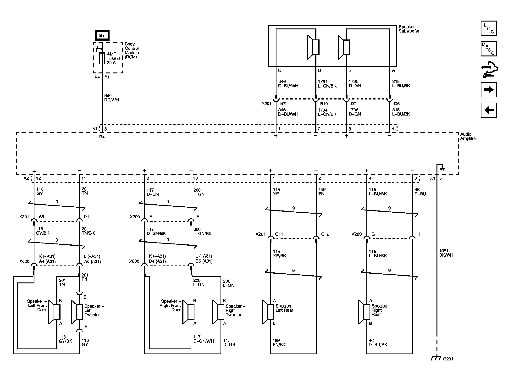
Fig 3: Amplifier, Speakers (UQ3) Schematic
GM1963483Courtesy of GENERAL MOTORS CORP.
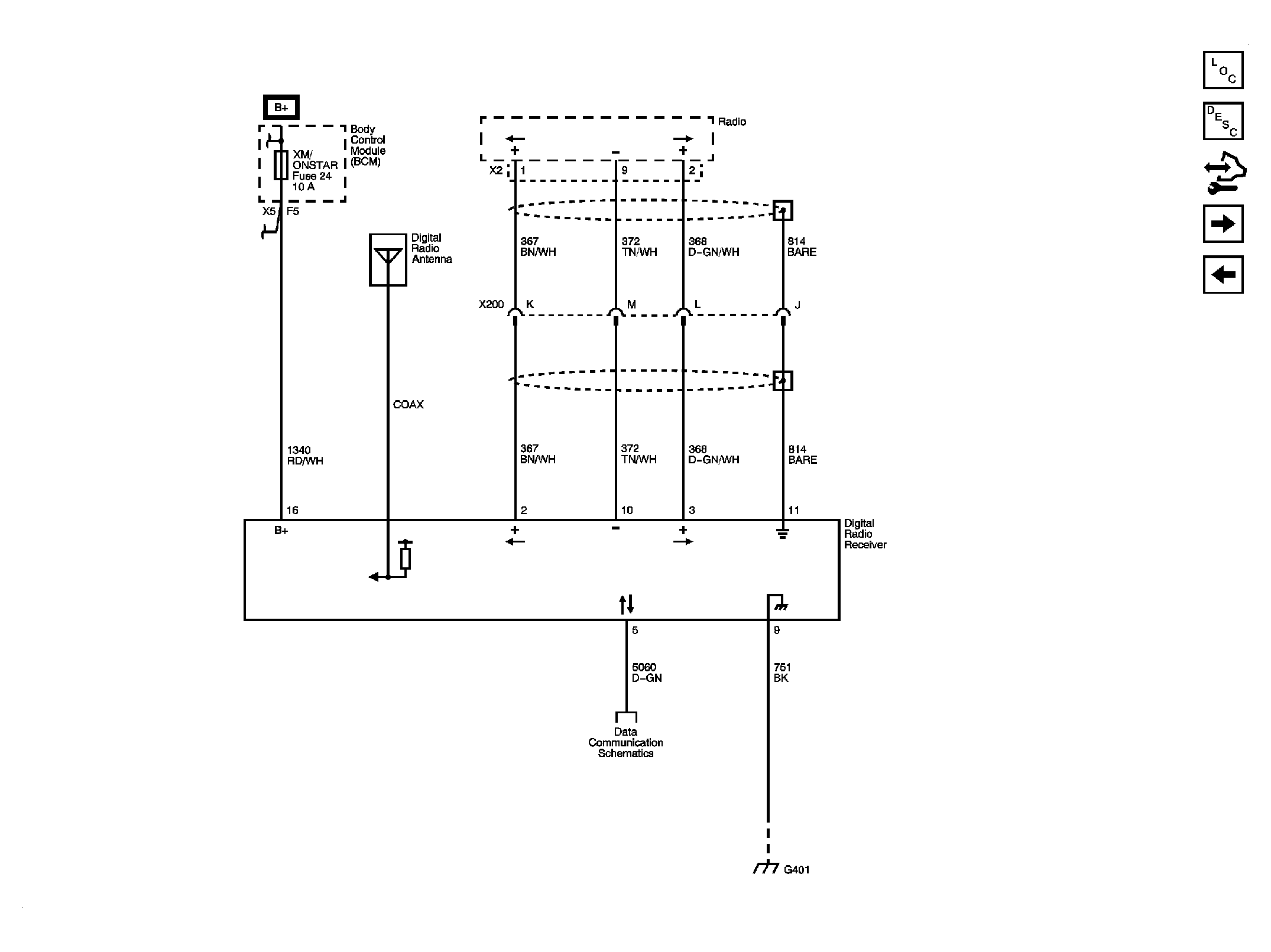
Fig 4: Digital Radio Receiver (U2K) Schematic
GM1963485Courtesy of GENERAL MOTORS CORP.
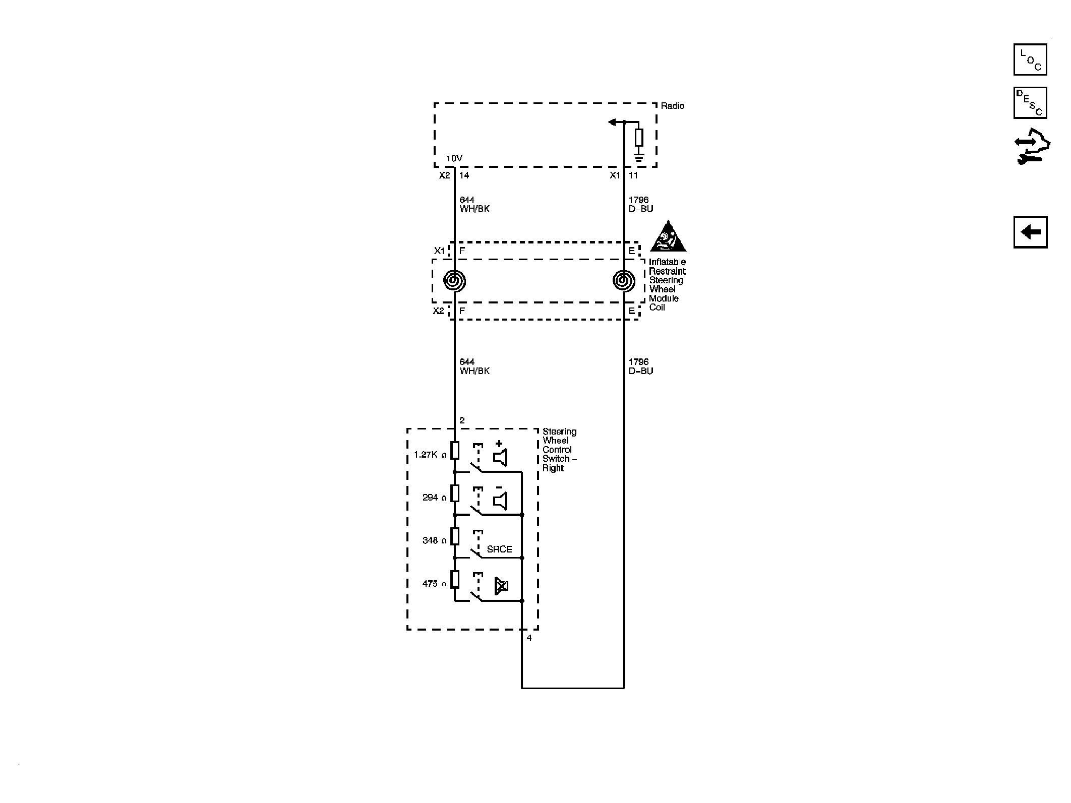
Fig 5: Redundant Radio Controls Schematic
GM1963488Courtesy of GENERAL MOTORS CORP.