LEMON Manuals: Even more car manuals for everyone: 1960-2025
Home >> Saturn >> 2009 >> Sky Base, Automatic >> Repair and Diagnosis >> Engine Performance >> System >> Data Communication System >> Schematic and Routing Diagrams >> Body Control System Schematics
April 5, 2026: LEMON Manuals is launched! Read the announcement.

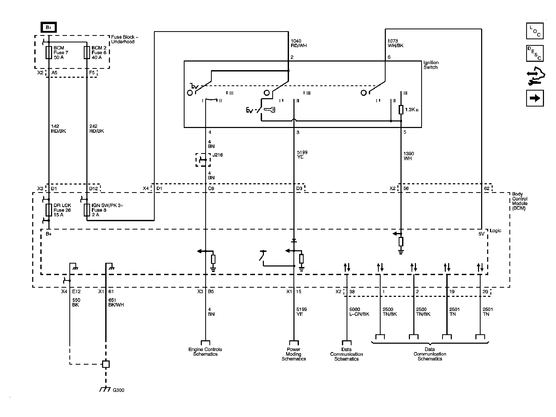
Body Control System Schematics

Fig 1: Power, Ground & Data Link
GM2049658Courtesy of GENERAL MOTORS CORP.
Fig 2: Defogger, Wiper/Washer, Immobilizer, Horn, Release Systems, Seat Belt, HVAC, Cruise, Brakes, Cooling System & Door Lock/Indicator References
GM2049660Courtesy of GENERAL MOTORS CORP.
Fig 3: Lights
GM2049662Courtesy of GENERAL MOTORS CORP.