LEMON Manuals: Even more car manuals for everyone: 1960-2025
Home >> Saturn >> 2009 >> Sky Base, Automatic >> Repair and Diagnosis >> Engine Performance >> System >> Data Communication System >> Schematic and Routing Diagrams >> Data Communication Schematics
April 5, 2026: LEMON Manuals is launched! Read the announcement.

Data Communication Schematics

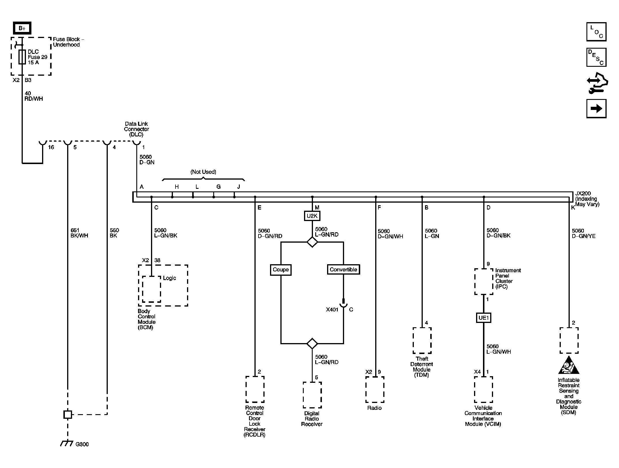
Fig 1: Low Speed LAN
GM2049652Courtesy of GENERAL MOTORS CORP.
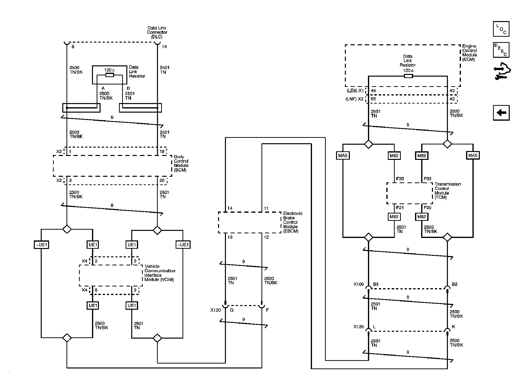
Fig 2: High Speed LAN
GM2049654Courtesy of GENERAL MOTORS CORP.