LEMON Manuals: Even more car manuals for everyone: 1960-2025
Home >> Scion >> 2004 >> xB Standard >> Repair and Diagnosis >> Body & Frame >> Windows >> Power Window Control System >> Inspection
April 5, 2026: LEMON Manuals is launched! Read the announcement.

Power Window Control System: Inspection

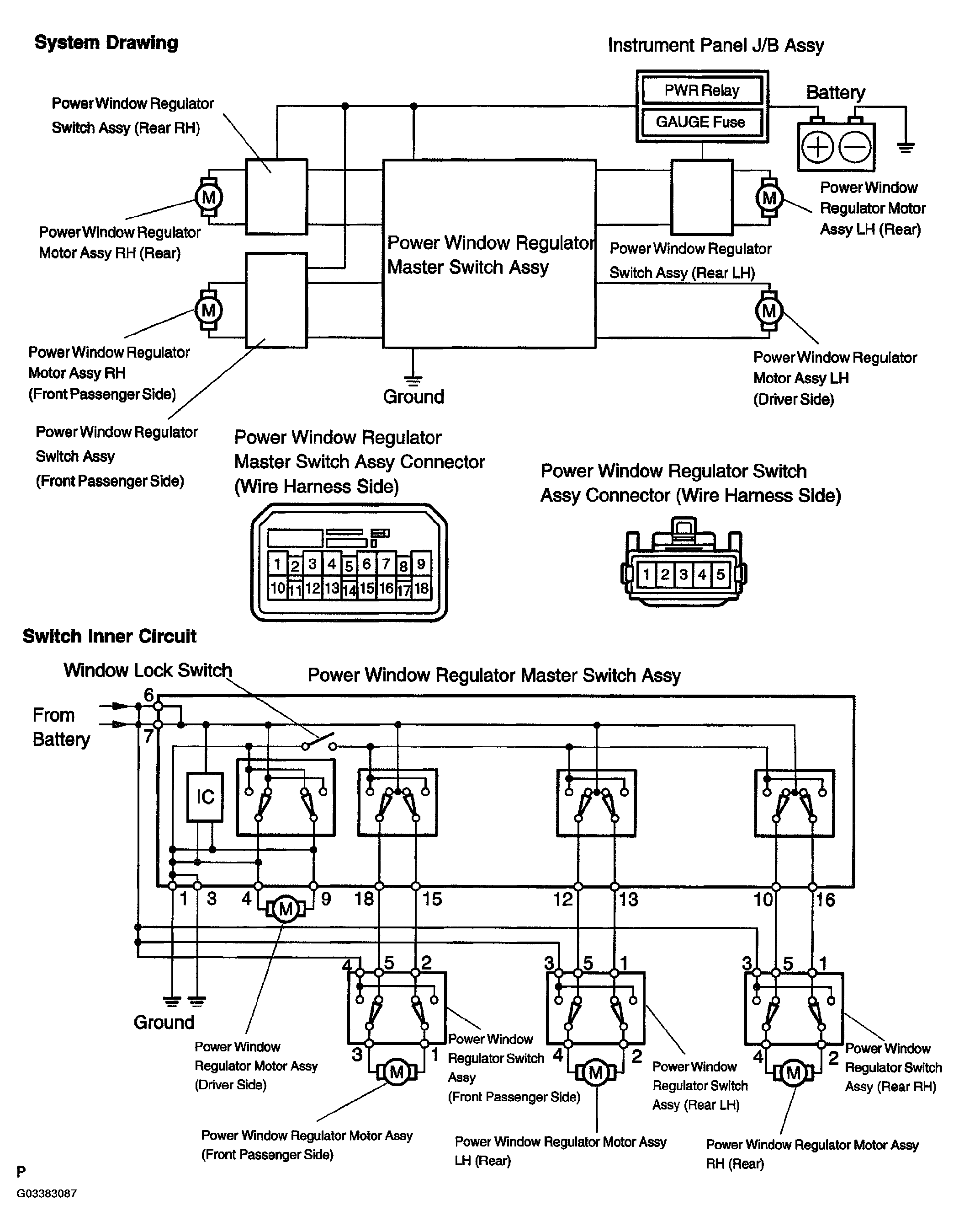
  1. POWER WINDOW SYSTEM CIRCUIT 
    Fig 1: Identifying Power Window System Circuit
    G03383087Courtesy of © TOYOTA, LICENSE AGREEMENT TMS1002
  2. INSPECT POWER WINDOW REGULATOR MASTER SWITCH ASSY 
    1. Check the resistance between each terminal of the connector when the switch is operated.
      Fig 2: Inspecting Power Window Regulator Master Switch ASSY
      G03383088Courtesy of © TOYOTA, LICENSE AGREEMENT TMS1002

      Standard: 

      Driver switch 

      DRIVER SWITCH

      Window Lock Switch Condition Power Window Switch Condition Tester Connection Specified Condition
      Constant (ON/OFF) UP 1 - 9 Below 1Ω
      3 - 9
      4 - 6
      4 - 7
      OFF 1 - 4
      3 - 4
      1 - 9
      3 - 9
      DOWN 1 - 4
      3 - 4
      6 - 9
      7 - 9
      AUTO DOWN 1 - 4
      3 - 4
      6 - 9
      7 - 9

      Front passenger switch 

      FRONT PASSENGER SWITCH

      Window Lock Switch Condition Power Window Switch Condition Tester Connection Specified Condition
      OFF UP 1 - 15 Below 1Ω
      3 - 15
      6 - 18
      7 - 18
      OFF 1 - 15
      3 - 15
      1 - 18
      3 - 18
      DOWN 1 - 18
      3 - 18
      6 - 15
      7 - 15
      ON UP 6 - 18
      7 - 18
      OFF 15 - 18
      DOWN 6 - 15
      7 - 15

      Rear LH switch 

      REAR LH SWITCH

      Window Lock Switch Condition Power Window Switch Condition Tester Connection Specified Condition
      OFF UP 1 - 13 Below 1Ω
      3 - 13
      6 - 12
      7 - 12
      OFF 1 - 12
      3 - 12
      1 - 13
      3 - 13
      DOWN 1 - 12
      3 - 12
      6 - 13
      7 - 13
      ON UP 6 - 12
      7 - 12
      OFF 12 - 13
      DOWN 6 - 13
      7 - 13

      Rear RH switch 

      REAR RH SWITCH

      Window Lock Switch Condition Power Window Switch Condition Tester Connection Specified Condition
      OFF UP 1 - 16 Below 1Ω
      3 - 16
      6 - 10
      7 - 10
      OFF 1 - 10
      3 - 10
      1 - 16
      3 - 16
      DOWN 1 - 10
      3 - 10
      6 - 16
      7 - 16
      ON UP 6 - 10
      7 - 10
      OFF 10 - 16
      DOWN 6 - 16
      7 - 16

      If the result is not as specified, replace the master switch assy.

    2. Apply battery voltage to the master switch terminal, and check the AUTO lamp.

      Standard: 

      BATTERY VOLTAGE STANDARD

      Measurement Condition Specified Condition
      Battery positive (+) --> Terminal 6
      Battery negative (-) --> Terminal 3
      AUTO lamp illuminates

      If the result is not as specified, replace the master switch assy.

      Fig 3: Applying Battery Voltage To Master Switch Terminal
      G03383089Courtesy of © TOYOTA, LICENSE AGREEMENT TMS1002
  3. INSPECT POWER WINDOW REGULATOR SWITCH ASSY 
    1. Check the resistance between each terminal of the connector when the switch is operated.

      Standard: 

      RESISTANCE STANDARD

      Switch Condition Tester Connection Specified Condition
      UP 1 - 2 Below 1Ω
      3 - 4
      OFF 1 - 2
      3 - 5
      DOWN 1 - 4
      3 - 5

      If the result is not as specified, replace the regulator switch assy.

      Fig 4: Inspecting Power Window Regulator
      G03383090Courtesy of © TOYOTA, LICENSE AGREEMENT TMS1002
  4. INSPECT POWER WINDOW REGULATOR MOTOR ASSY LH (DRIVER SIDE) 
    1. Check operation of the regulator motor.
      1. Apply battery voltage to the motor terminals.
      2. Check that the motor rotates smoothly.

        Standard: 

        REGULATOR MOTOR STANDARD

        Measurement Condition Specified Condition
        Battery positive (+) --> Terminal 5
        Battery negative (-) --> Terminal 4
        Motor gear rotates clockwise
        Battery positive (+) --> Terminal 4
        Battery negative (-) --> Terminal 5
        Motor gear rotates counterclockwise

        If the result is not as specified, replace the motor assy.

        Fig 5: Inspecting Power Window Regulator Motor Assy LH
        G03383091Courtesy of © TOYOTA, LICENSE AGREEMENT TMS1002
    2. Check operation of the PTC inside the regulator motor.
      NOTE: The work must foe performed with the power window regulator and door glass installed in the vehicle. 
      1. Set an electrical tester DC 400 A probe to the wire harness of terminal 4 or 5.
        NOTE: Match the arrow mark of the probe with the current direction. 
      2. Fully close the door glass by operating the power window switch and keep the door glass there for approx. 60 seconds.
      3. Try to operate the power window past the fully closed position using the power window switch and measure the time until the electrical current changes into 1 A from 16 to 34 A (Inspection of current shut-off)

        Standard: 4 to 90 seconds 

      4. Check that the door glass goes down when the power window regulator switch is pushed DOWN.

        If the result is not as specified, replace the motor assy.

  5. INSPECT POWER WINDOW REGULATOR MOTOR ASSY RH (FRONT PASSENGER SIDE) 
    1. Check operation of the regulator motor.
      1. Apply battery voltage to the motor terminals.
      2. Check that the motor rotates smoothly.

        Standard: 

        REGULATOR MOTOR STANDARD

        Measurement Condition Specified Condition
        Battery positive (+) --> Terminal 4
        Battery negative (-) --> Terminal 5
        Motor gear rotates clockwise
        Battery positive (+) --> Terminal 5
        Battery negative (-) --> Terminal 4
        Motor gear rotates counterclockwise

        If the result is not as specified, replace the motor assy.

        Fig 6: Inspecting Power Window Regulator Motor Assy RH
        G03383092Courtesy of © TOYOTA, LICENSE AGREEMENT TMS1002
    2. Check operation of the PTC inside the regulator motor.
      NOTE: The work must be performed with the power window regulator and door glass installed to the vehicle.