LEMON Manuals: Even more car manuals for everyone: 1960-2025
Home >> Scion >> 2004 >> xB Standard >> Repair and Diagnosis >> Engine Performance >> System >> Engine Control System >> SFI System >> Inspection
April 5, 2026: LEMON Manuals is launched! Read the announcement.

SFI System: Inspection

  1. INSPECT MASS AIR FLOW METER 
    1. Output voltage inspection.
      1. Apply battery voltage across terminals 1 (+B) and 2 (E2G).
      2. Connect the positive (+) tester probe to terminal VG, and negative (-) tester probe to terminal E2G.
      3. Blow air into the MAF meter, and check that the voltage output fluctuates.
    2. Resistance inspection.
    1. Using an ohmmeter, measure the resistance between terminals 4 (THA) and 5 (E2).

      Resistance: 

    Fig 1: Resistance And Temperature Relating Table For Terminal THA-E2
    G00758811Courtesy of © TOYOTA, LICENSE AGREEMENT TMS1002
  2. INSPECT CAMSHAFT TIMING OIL CONTROL VALVE ASSY 
    1. Resistance inspection.
      1. Using an ohmmeter, measure the resistance between the terminals.

        Resistance: 6.9 to 7.9 Ω at 20 °C (68 °F) 

      Fig 2: Identifying Temperature And Resistance Relating Graph And Mass Air Flow Meter Connector View
      G00758812Courtesy of © TOYOTA, LICENSE AGREEMENT TMS1002
    2. Movement inspection.
      1. Connect the battery positive (+) lead to terminal 1 and negative (-) lead to terminal 2, and check the movement of the valve.
    NOTE:

    Confirm the valve moves freely and does not stick in any position.

    HINT:

    Foreign objects in the oil can cause subtle pressure leaks in the valve. The pressure leak will cause the cam to advance. This condition will usually set a DTC.

    Fig 3: Inspecting Camshaft Timing Oil Control Valve Assembly Movement
    G00758813Courtesy of © TOYOTA, LICENSE AGREEMENT TMS1002
  3. INSPECT THROTTLE BODY ASSY 
    1. Check the throttle body.
      1. Check that the throttle valve shaft is not rickety.
      2. Check that all ports are not stopped up.
      3. Check that the throttle valve opens and closes smoothly.
      4. Check that there is no clearance between the throttle stop screw and throttle lever at the throttle valve closed position.
    NOTE:

    Do not touch the throttle stop screw.

    Fig 4: Inspecting Throttle Body Assembly
    G00758814Courtesy of © TOYOTA, LICENSE AGREEMENT TMS1002
  4. INSPECT THROTTLE POSITION SENSOR 
    1. Resistance inspection.
      1. Disconnect the throttle position sensor connector.
      2. Using an ohmmeter, measure the resistance between terminals VC and E2.

        Resistance: 2.5 to 6.0 kΩ

      3. Check the variation in resistance between terminals VTA and E2.

      Variation in resistance:

      The resistance value increases in proportion to the throttle lever opening value.

    HINT: 

    Fig 5: Throttle Valve Movement And Resistance Relating Table
    G00758815Courtesy of © TOYOTA, LICENSE AGREEMENT TMS1002
    Fig 6: Inspecting Throttle Position Sensor Resistance
    G00758816Courtesy of © TOYOTA, LICENSE AGREEMENT TMS1002
  5. INSPECT ENGINE COOLANT TEMPERATURE SENSOR 
    1. Resistance inspection.
      1. Using an ohmmeter, measure the resistance between each terminal.

        Resistance: 

        2.29 to 2.60kΩ at 20°C (68°F) 

        0.301 to 0.327kΩ at 80°C (176°F) 

    NOTE:

    In case of checking the engine coolant temperature sensor in water, be careful not to allow water to go into the terminals, and after checking, dry the sensor.

    Fig 7: Testing Engine Coolant Temperature Sensor And Variation Graph
    G00758817Courtesy of © TOYOTA, LICENSE AGREEMENT TMS1002
  6. INSPECT KNOCK SENSOR 
    1. Continuity inspection.
      1. Using an ohmmeter, check that no continuity exists between the terminal and body.
    Fig 8: Testing Knock Sensor
    G00758818Courtesy of © TOYOTA, LICENSE AGREEMENT TMS1002
  7. INSPECT EFI RELAY 
    1. Continuity inspection.
      1. Using an ohmmeter, check for continuity between each terminal.

    Specified condition: 

    Fig 9: EFI Relay Specification Condition Table
    G00758819Courtesy of © TOYOTA, LICENSE AGREEMENT TMS1002
    Fig 10: Testing EFI Relay And Connector View
    G00758820Courtesy of © TOYOTA, LICENSE AGREEMENT TMS1002
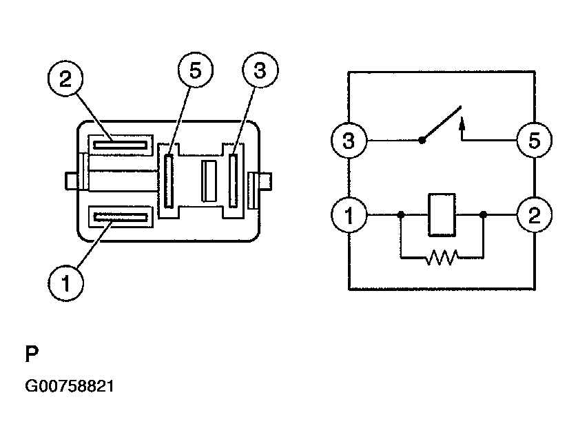
  8. INSPECT CIRCUIT OPENING RELAY 
    1. Continuity inspection.
      1. Using an ohmmeter, check for continuity between each terminal.

    Specified condition: 

    Fig 11: Circuit Opening Relay Specified Condition Table
    G00758821Courtesy of © TOYOTA, LICENSE AGREEMENT TMS1002
    Fig 12: Testing Circuit Opening Relay And Connector View
    G00758822Courtesy of © TOYOTA, LICENSE AGREEMENT TMS1002