LEMON Manuals: Even more car manuals for everyone: 1960-2025
Home >> Scion >> 2006 >> xB Automatic >> Repair and Diagnosis >> Electrical >> Body Electrical >> OEM Power Source (Current Flow Chart) >> J POWER SOURCE (Current Flow Chart) >> Notes
April 5, 2026: LEMON Manuals is launched! Read the announcement.

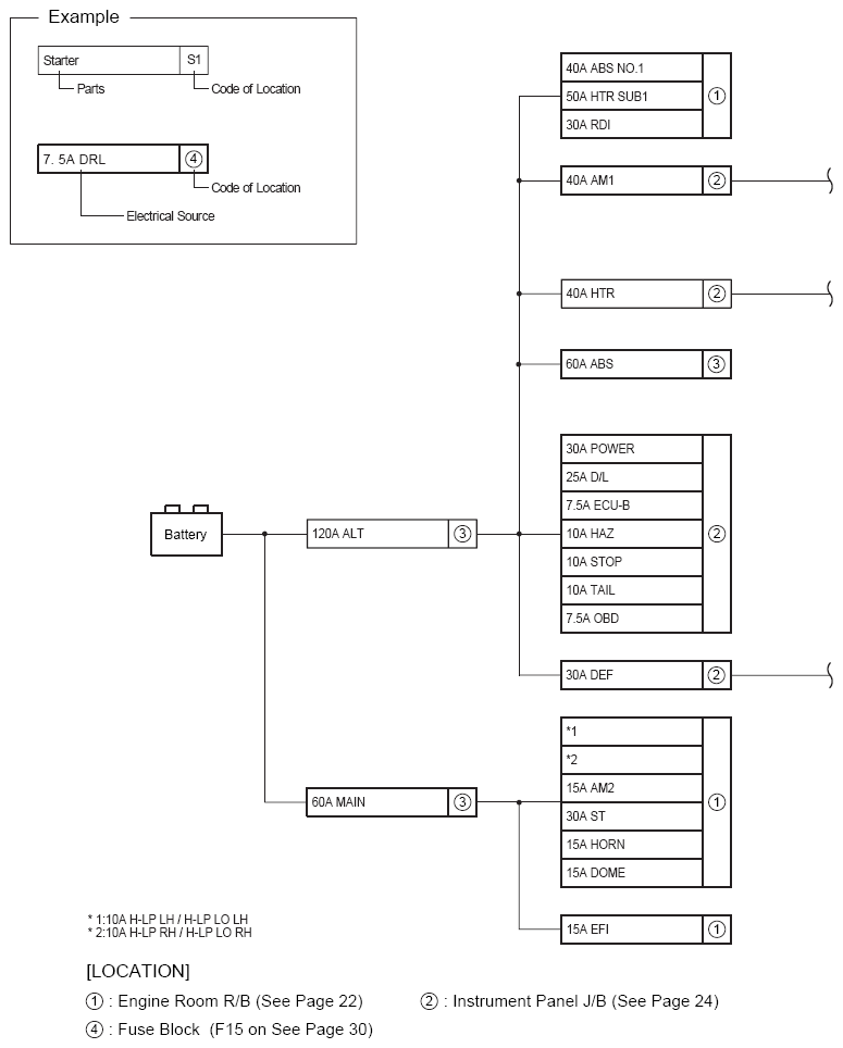
J POWER SOURCE (Current Flow Chart): Notes

The chart below shows the route by which current flows from the battery to each electrical source (Fusible Link, Circuit Breaker, Fuse, etc.) and other parts.

Fig 1: Power Source System Wiring Diagram (1 Of 2)
G08759067Courtesy of © TOYOTA, LICENSE AGREEMENT TMS1002
Fig 2: Power Source System Wiring Diagram (2 Of 2)
G08759068Courtesy of © TOYOTA, LICENSE AGREEMENT TMS1002