LEMON Manuals: Even more car manuals for everyone: 1960-2025
Home >> Subaru >> 1987 >> Justy GL >> Repair and Diagnosis >> Engine Performance >> System >> Feedback Carburetor System >> Description
April 5, 2026: LEMON Manuals is launched! Read the announcement.

Feedback Carburetor System: Description

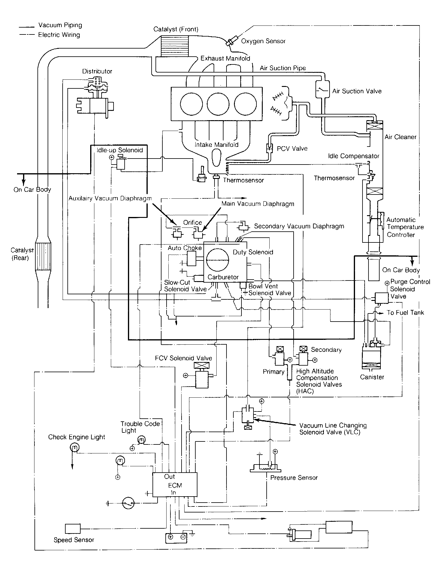
Electronically Fuel Controlled Carburetor (EFC) system is a computerized emission and fuel control system. The EFC system controls engine operation and lowers exhaust emissions while maintaining good fuel economy and driveability. Electronic Control Module (ECM) is the "brain" of the EFC system. The ECM controls many engine related systems to constantly adjust engine operation.

The EFC system is primarily an emission control system, designed to maintain an ideal air/fuel ratio of 14.7:1 under all operating conditions. When the ideal ratio is maintained, the catalytic converter can control Carbon Monoxide (CO), Hydrocarbon (HC) and Nitrogen Oxide (NOx) emissions.

Fig 1: Subaru EFC System
G61825