LEMON Manuals: Even more car manuals for everyone: 1960-2025
Home >> Subaru >> 1991 >> Justy Base >> Repair and Diagnosis >> Engine Performance >> System >> Engine Controls - Tests W/Codes - CARBURETED >> Diagnostic Code Charts >> Code 33: Speed Sensor
April 5, 2026: LEMON Manuals is launched! Read the announcement.

Code 33: Speed Sensor

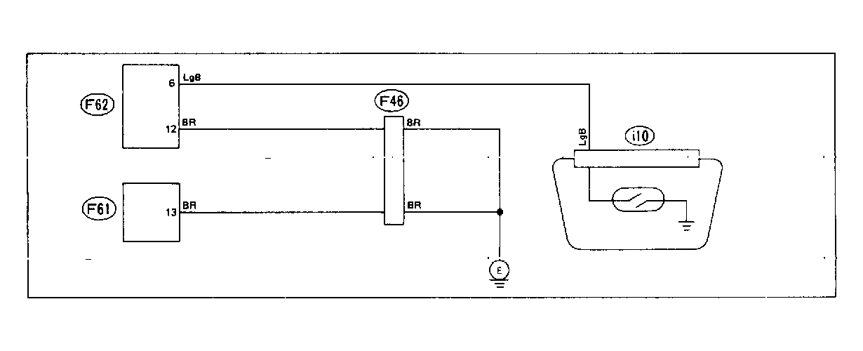
Fig 1: Wiring Schematic - Code 33: Car Speed Sensor
G118324Courtesy of SUBARU OF AMERICA, INC.
Fig 2: Flow Chart - Code 33: Car Speed Sensor
G121934Courtesy of SUBARU OF AMERICA, INC.