LEMON Manuals: Even more car manuals for everyone: 1960-2025
Home >> Subaru >> 1991 >> XT Automatic >> Repair and Diagnosis >> External Pages >> Different car >> Section 1 (Cruise Control System) >> Component Testing >> Input/Output (I/O) Signals
April 5, 2026: LEMON Manuals is launched! Read the announcement.

Input/Output (I/O) Signals

WARNING: This page is about a different car, the 1992 Subaru SVX, 1992 Subaru Legacy, 1991 Subaru Legacy, and 1990 Subaru Legacy. However, it is still accessible from the selected car via links, so may be relevant.

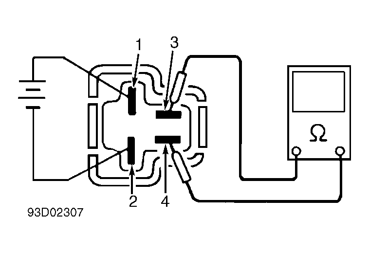
Check I/O signals (pin voltage) at cruise control unit connector. SeeFigure . If I/O signals are not as specified, repair circuit or replace component as necessary.

Fig 1: Input/Output Signals (1 of 3)
GB0020941
Fig 2: Input/Output Signals (2 of 3)
GB0020942
Fig 3: Input/Output Signals (3 of 3)
GB0020943