LEMON Manuals: Even more car manuals for everyone: 1960-2025
Home >> Subaru >> 1992 >> Legacy LE >> Repair and Diagnosis >> Engine Performance >> System >> Engine Controls - Tests W/Codes >> Diagnostic Code Charts >> Code 12: Starter Switch
April 5, 2026: LEMON Manuals is launched! Read the announcement.

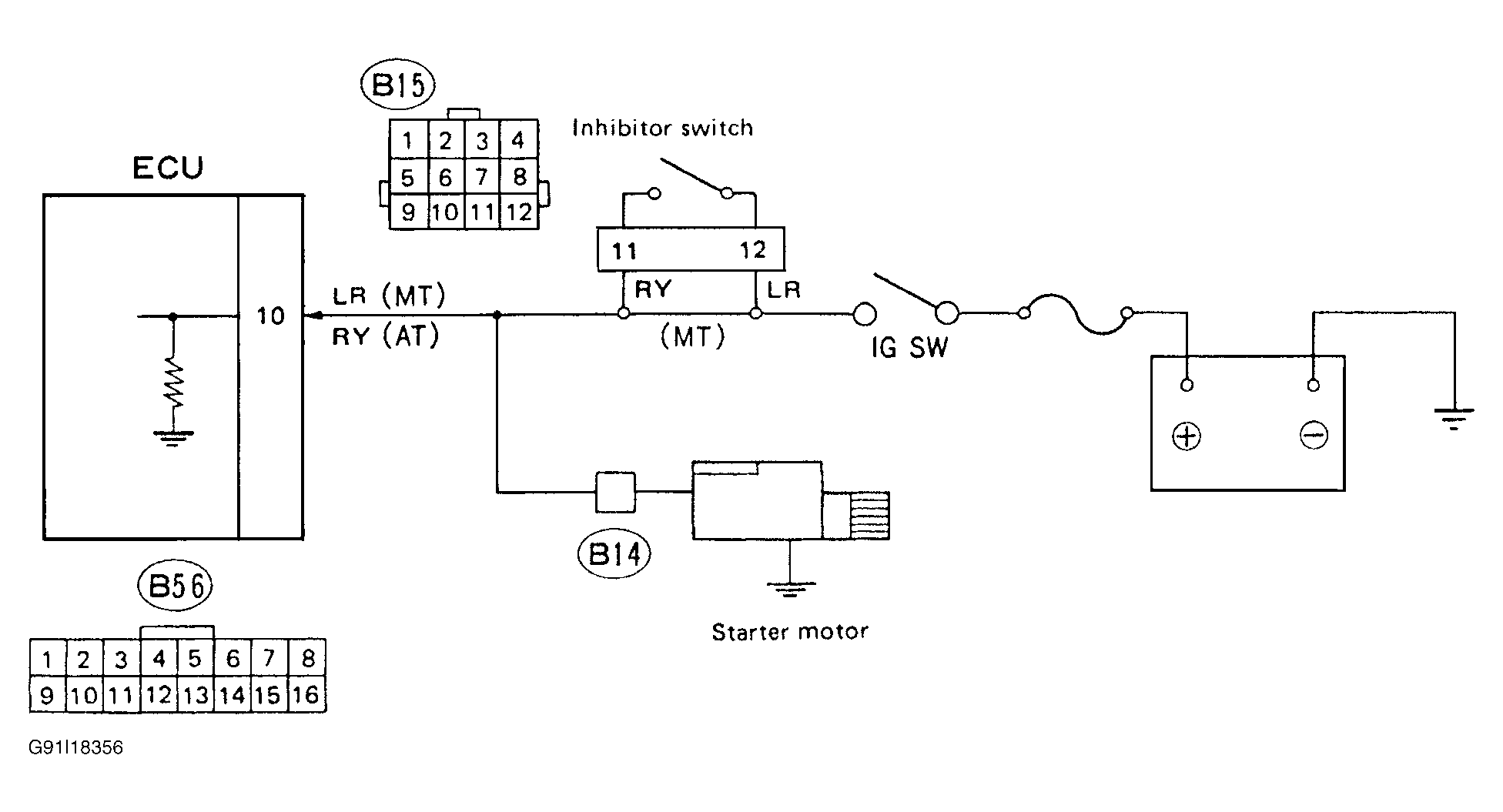
Code 12: Starter Switch

Fig 1: Schematic - Code 12, Starter Switch
G91I18356
Fig 2: Flow Chart - Code 12, Starter Switch
G90J18795