LEMON Manuals: Even more car manuals for everyone: 1960-2025
Home >> Subaru >> 2002 >> Forester Base >> Repair and Diagnosis >> External Pages >> Different car >> Section 173 (A/T Control System & M/T Control System) >> AT Shift Lock System >> Schematic
April 5, 2026: LEMON Manuals is launched! Read the announcement.

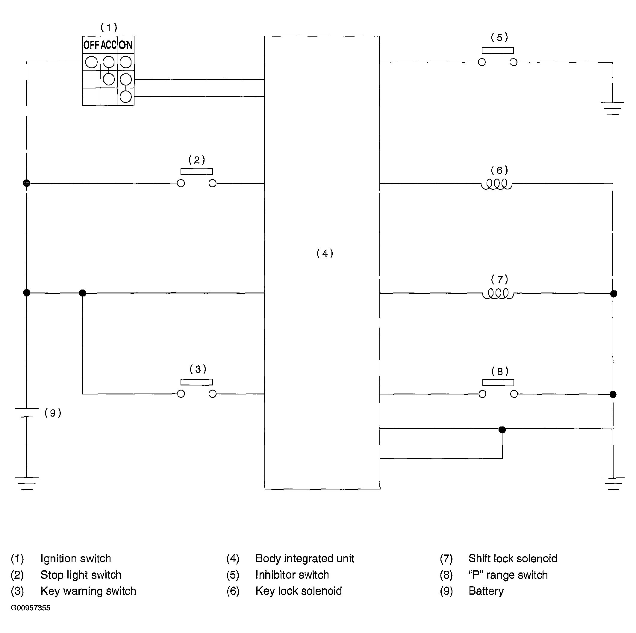
AT Shift Lock System: Schematic

WARNING: This page is about a different car, the 2004 Subaru Impreza. However, it is still accessible from the selected car via links, so may be relevant.
Fig 1: Schematic - Circuit Diagram
G00957355Courtesy of SUBARU OF AMERICA, INC.