LEMON Manuals: Even more car manuals for everyone: 1960-2025
Home >> Subaru >> 2002 >> Forester L, Automatic >> Repair and Diagnosis >> Transmission >> Automatic Trans >> A/T Control Systems >> AT Shift Lock System >> Schematic
April 5, 2026: LEMON Manuals is launched! Read the announcement.

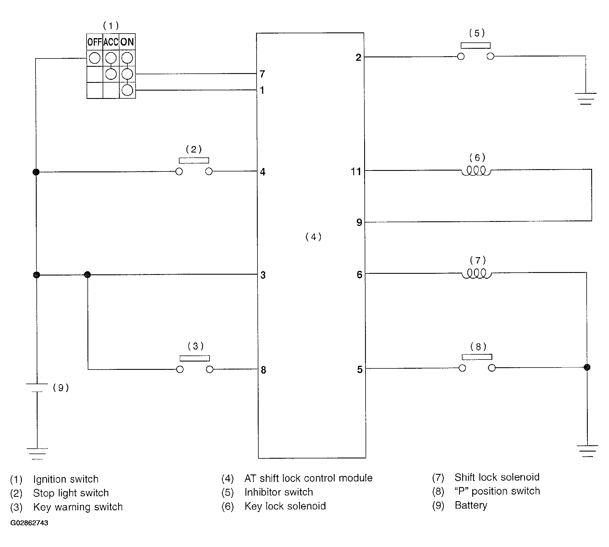
AT Shift Lock System: Schematic

Fig 1: AT Shift Lock System Schematic Diagram
G02862743Courtesy of SUBARU OF AMERICA, INC.