LEMON Manuals: Even more car manuals for everyone: 1960-2025
Home >> Subaru >> 2006 >> Outback XT, Standard >> Repair and Diagnosis (Single Page) >> Brakes >> Traction Control >> Anti-Lock Brake Control System - Vehicle Dynamics Control (VDC) (Mechanism & Function) >> Vehicle Dynamics Control (VDC) System >> System Components And Functions
April 5, 2026: LEMON Manuals is launched! Read the announcement.

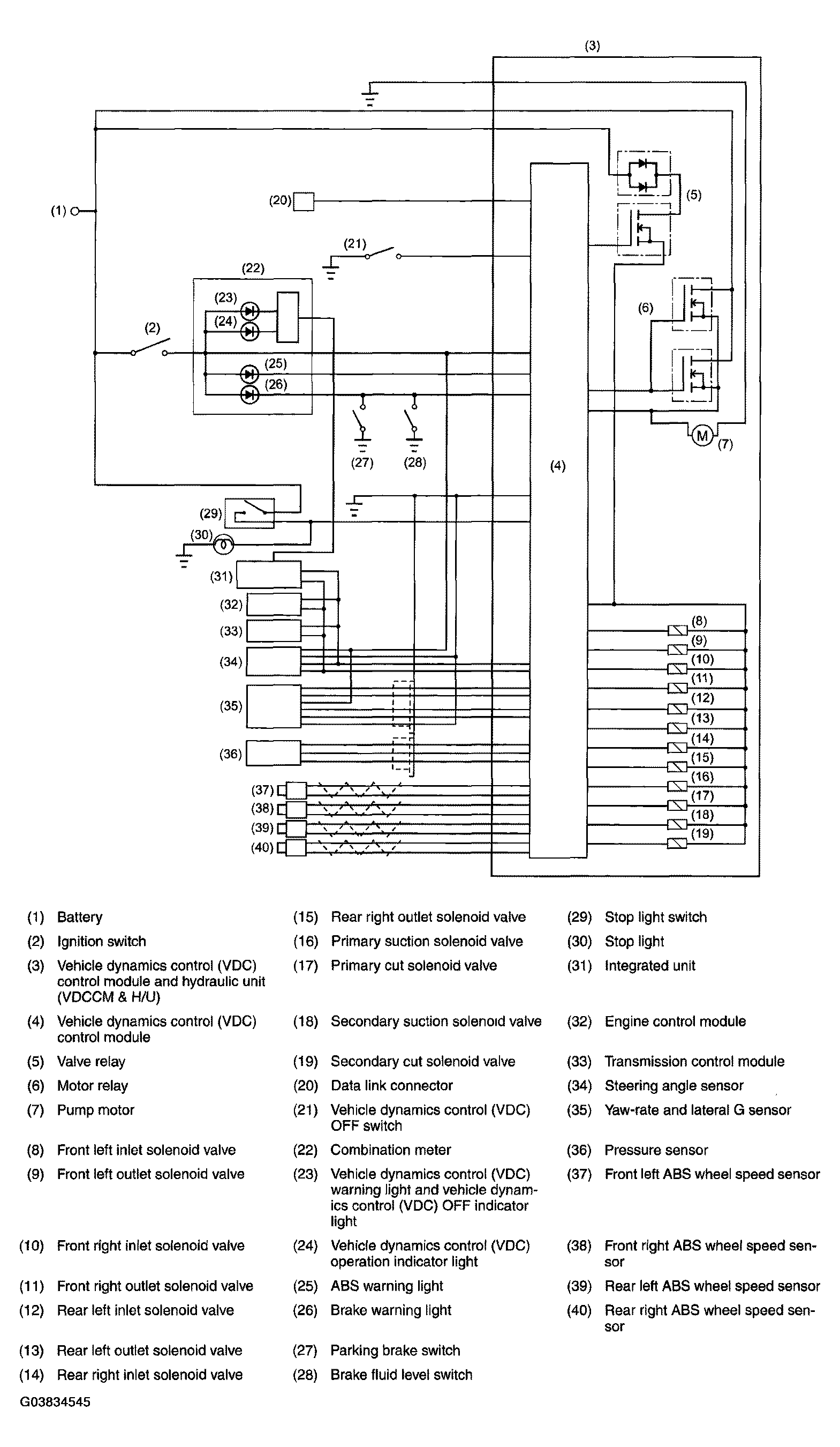
System Components And Functions

SYSTEM COMPONENTS AND FUNCTIONS DESCRIPTION

VDCCM
  • Determines the vehicle's running condition from various sensor signals and, based on the result, controls the vehicle dynamics control (VDC) hydraulic unit, ABS and TCS as required.
  • Performs CAN communication with the engine control module, automatic transmission control module and the steering angle senso.
  • Causes the system to stop and the warning light to illuminate if a fault occurs in a circuit of the electrical system. Stores the code that indicates the location of the fault.
Vehicle dynamics control (VDC) hydraulic unit (VDCH/U) Actuates the pump motor in response to a command from the VDCCM and changes fluid passages using solenoid valves to control the hydraulic pressures applied to the wheel cylinders.
Steering angle sensor Detects the steering direction and angle when the steering wheel is operated by the driver, and outputs signals corresponding to them to the CAN line.
Yaw-rate and lateral G sensor Detects the yaw-rate and lateral G of the vehicle and outputs it to the VDCCM.
Pressure sensor Detects the hydraulic pressure resulting from driver's brake pedal operation and outputs it to the VDCCM.
ABS wheel speed sensor Detects the speed of each wheel and outputs it to the VDCCM.
Engine control module (ECM) Controls the engine output in response to commands from the VDCCM. Further, it transmits current engine output and engine speed signals etc. to the VDCCM.
Automatic transmission control module Controls the transfer clutch in response to commands from the VDCCM during vehicle dynamics control (VDC) control, ABS control or TCS control so that torque is distributed optimally between the front and rear axles.
ABS warning light Alerts the driver to an ABS fault.
Vehicle dynamics control (VDC) warning light and vehicle dynamics control (VDC) OFF indicator light
  • Alerts the driver to a vehicle dynamics control (VDC) or TCS fault.
  • Illuminates to tell the driver that the vehicle dynamics control (VDC) and TCS are inactive, (when system is not failed)
Brake warning light Alerts the driver to an EBD fault. This warning light is also used for parking brake warning and brake fluid level warning.
Vehicle dynamics control (VDC) operation indicator light Blinks when the vehicle dynamics control (VDC) is operating or lights steadily when the TCS is operating.
Vehicle dynamics control (VDC) OFF switch
  • Allows the driver to temporarily disengage the vehicle dynamics control (VDC).
  • In "temporarily disengaged" status, the vehicle dynamics control (VDC) OFF indicator light illuminates.
NOTE: CAN (Controller Area Network) communication refers to bi-directional multiplex high-speed communication.
Fig 1: Vehicle Dynamics Control System Diagram
G03834545Courtesy of SUBARU OF AMERICA, INC.