LEMON Manuals: Even more car manuals for everyone: 1960-2025
Home >> Subaru >> 2012 >> Outback Base, Standard Trans >> Repair and Diagnosis >> Electrical >> Charging Systems >> Starting System / Charging System - Mechanism & Function (H4SO) >> Generator
April 5, 2026: LEMON Manuals is launched! Read the announcement.

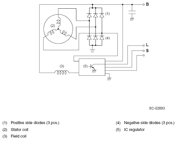
Starting System / Charging System - Mechanism & Function (H4SO): Generator

The generator has a built-in regulator which provides diagnostic functions in addition to a voltage regulating function as follows:

  1. Voltage regulation

    The on-off operation of transistor connects and disconnects the field current circuit, providing a constant level of output voltage.

  2. Diagnosis warning

    When any of the following problems occur, the charge light illuminates.

    1. No voltage generation

      Brush wear exceeds specified wear limits, field coil circuit is broken, etc.

    2. Excessive output

      Output voltage is greater than 16 volts (approx.)

    3. Terminal B disconnection

      Harness is disconnected from generator terminal B.

    4. Terminal S disconnection

      Harness is disconnected from generator terminal S. In this case, voltage is slightly greater than specified regulated voltage; however, voltage regulation is still controlled and the battery is prevented from becoming overcharged.

      Fig 1: Generator - Circuit Diagram
      G08260684Courtesy of SUBARU OF AMERICA, INC.