LEMON Manuals: Even more car manuals for everyone: 1960-2025
Home >> Subaru >> 2012 >> Outback Base, Standard Trans >> Repair and Diagnosis >> Engine Performance >> Engine Control Systems >> Fuel Injection Fuel Systems (H4SO) >> Electronic Throttle Control Relay >> Inspection
April 5, 2026: LEMON Manuals is launched! Read the announcement.

Electronic Throttle Control Relay: Inspection

  1. Check that the electronic throttle control relay has no deformation, cracks or other damages.
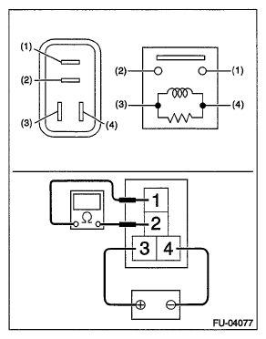
  2. Measure the resistance between electronic throttle control relay terminals.
    Fig 1: Electronic Throttle Control Relay Circuit Diagram
    G07909727Courtesy of SUBARU OF AMERICA, INC.
    Terminal No. Standard
    1 and 2 1 MΩ or more
    3 and 4 93.8 - 136.4 Ω (when 20°C (68°F))
  3. Connect terminal No. 3 to battery positive terminal and terminal No. 4 to the battery ground terminal, and check the resistance between the electronic throttle control relay terminals.
Fig 2: Electronic Throttle Control Relay Circuit Diagram
G06344746Courtesy of SUBARU OF AMERICA, INC.
Terminal No. Standard
1 and 2 Less than 1 Ω