LEMON Manuals: Even more car manuals for everyone: 1960-2025
Home >> Subaru >> 2020 >> Forester Premium >> Repair and Diagnosis >> Engine Performance >> System >> Engine Control System (Diagnostics) (3 Of 4) >> Diagnostic Procedure with Diagnostic Trouble Code (DTC) >> DTC P2012: TGV Control Circuit Low Bank 2 >> Notes
April 5, 2026: LEMON Manuals is launched! Read the announcement.

DTC P2012: TGV Control Circuit Low Bank 2: Notes

1. - 

DTC detecting condition: 

Immediately at fault recognition

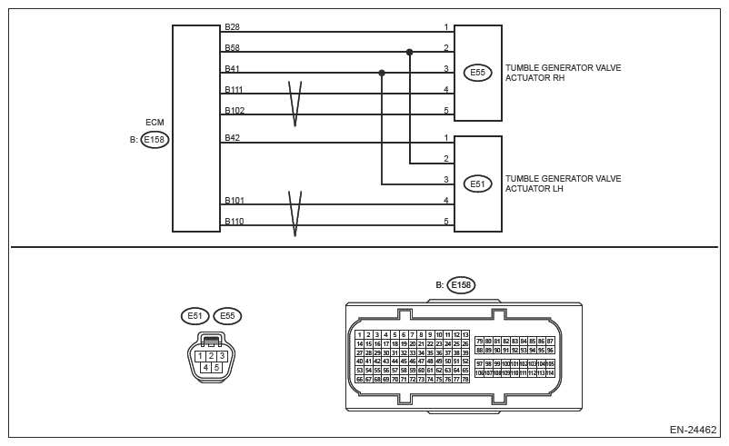
Wiring diagram: 

Engine Electrical System Ref. to WIRING SYSTEM>ENGINE ELECTRICAL SYSTEM .

G13589385Courtesy of SUBARU OF AMERICA, INC.
CAUTION: Use the check board when measuring the ECM terminal voltage and resistance. Ref. to ENGINE (DIAGNOSTICS) (H4DO)>GENERAL DESCRIPTION>PREPARATION TOOL>HOW TO USE CHECK BOARD .
NOTE: After the faulty parts are repaired or replaced, perform the final check in Basic Diagnostic Procedure. Ref. to ENGINE (DIAGNOSTICS) (H4DO)>BASIC DIAGNOSTIC PROCEDURE>PROCEDURE .
  1. CHECK HARNESS BETWEEN ECM AND TUMBLE GENERATOR VALVE ACTUATOR LH CONNECTOR (SHORT TO POWER SUPPLY). 
    1. Turn the ignition switch to OFF.
    2. Disconnect the connector from ECM.
    3. Measure the voltage between ECM connector and engine ground.

      Connector & terminal 

      (E158) No. 101 (+) - Engine ground (-):

      (E158) No. 110 (+) - Engine ground (-):

    Is the voltage 5 V or more?

    Yes:  Repair the short circuit to power in harness between ECM connector and tumble generator valve actuator LH connector.

    No:  Replace the tumble generator valve actuator LH. Ref. to FUEL INJECTION (FUEL SYSTEM) (H4DO)>TUMBLE GENERATOR VALVE ACTUATOR .

    NOTE: The tumble generator valve actuator cannot be disassembled.