LEMON Manuals: Even more car manuals for everyone: 1960-2025
Home >> Suzuki >> 1991 >> Samurai JS >> Repair and Diagnosis >> Engine Performance >> System >> Engine Controls - Tests W/Codes >> Fault Code Flow Charts >> Code 42 - Crank Angle Sensor
April 5, 2026: LEMON Manuals is launched! Read the announcement.

Code 42 - Crank Angle Sensor

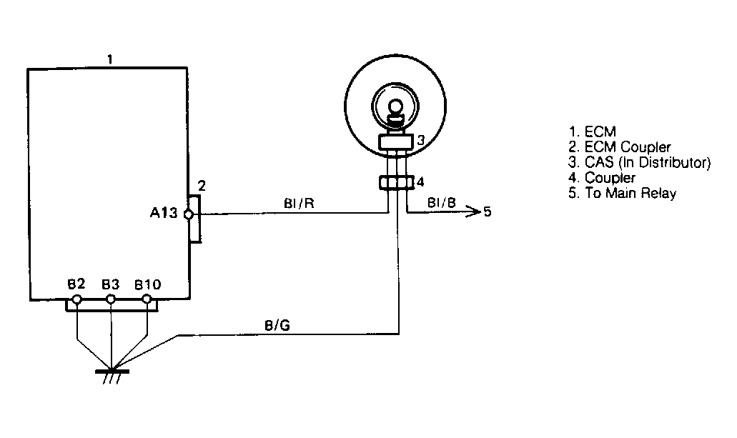
Fig 1: Code 42 Schematic, Crank Angle Sensor
G91D18443Courtesy of SUZUKI OF AMERICA CORP.
Fig 2: Code 42 Flow Chart, Crank Angle Sensor
G91E18444Courtesy of SUZUKI OF AMERICA CORP.