LEMON Manuals: Even more car manuals for everyone: 1960-2025
Home >> Suzuki >> 2006 >> Verona Base >> Repair and Diagnosis (Single Page) >> Engine Performance >> System >> Engine Control System - DTC P0461 Through U0121 >> DTC P1321: Misfire Segment Time Acquistion Incorrect >> Notes
April 5, 2026: LEMON Manuals is launched! Read the announcement.

DTC P1321: Misfire Segment Time Acquistion Incorrect: Notes

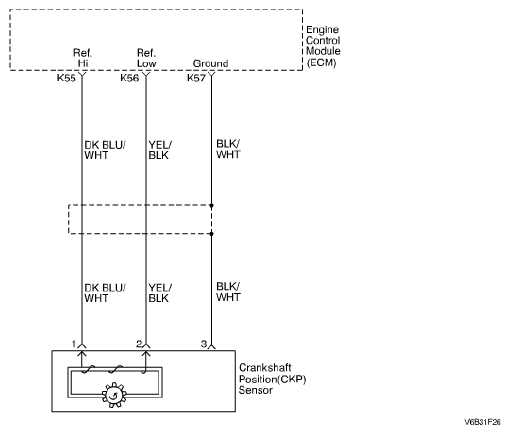
Fig 1: Misfire Segment Time Acquistion Incorrect - Wiring Diagram
G04718710Courtesy of SUZUKI OF AMERICA CORP.