LEMON Manuals: Even more car manuals for everyone: 1960-2025
Home >> Suzuki >> 2007 >> Reno Automatic >> Repair and Diagnosis >> Engine Performance >> Ignition System >> Diagnostic Information and Procedures >> Ignition System Check >> Notes
April 5, 2026: LEMON Manuals is launched! Read the announcement.

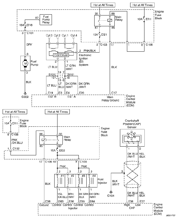
Ignition System Check: Notes

Fig 1: Ignition System - Circuit Diagram
G04817226Courtesy of SUZUKI OF AMERICA CORP.